Tuned Performance
November 9, 2017
Original Thread
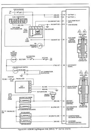
Screwed up wiring in 89 Camaro 350 tbiMore About This Picture
Vehicle
N/A
Location
N/A
Keywords
N/A
Discover More Pictures
See MoreAdvertisement
N/A
N/A
N/A
Be the first to comment on this picture!