DFI and ECM Discuss all aspects of DFI (Digital Fuel Injection), ECMs (Electronic Control Module), scanners, and diagnostic equipment. Fine tune your Third Gen computer system for top performance.

WINALDL Readings- Knocking Engine

Thread Tools
 
Search this Thread
 
Old Jan 5, 2024 | 03:05 PM
  #1  
Bloe17's Avatar
Thread Starter
Junior Member
 
Joined: Jan 2024
Posts: 3
Likes: 0
WINALDL Readings- Knocking Engine

Hey there,


I have a 1991 5.7l 250k miles. Bone stock.



I just ran WINALDL to help diagnose my knocking engine.



Car only starts after a long crank once the Oil Pressure Switch kicks on the fuel pump, therefore bypassing the ECM- right?



It does NOT prime fuel with key on, engine off. It seems to be knocking, especially at idle. The knocking is present but sounds less evident at higher RPMs. What is very weird, is the knocking was a problem when the prime was working as well. Now it ALSO doesn't prime fuel. So I assumed fuel pump, but my BLM is right at 128 (perfect?) ruling that out. I even removed the injectors from the throttle body, KO to prime and fuel DUMPED down the throttle body, but not a drop flows with injectors in place (ruling out FPR?). I have 12v to each injector wire. I replaced one of the injectors as a test, and nothing changed. This tells me the ECM is not grounding the injectors for some reason? Have tried several aftermarket ICMs, installed a new aftermarket distributor/PU coil which changed nothing as well.



This car used to have a very notable 2 second whine while priming, now the pump barely makes a whine- but it does whine to a small degree. This made me think the fuel pump is the issue, but why would my BLM be perfect if so? 5v ref, 12v supply, ground wire to fuel pump are all good traced to the ECM/FP Relay.



Are my MAP levels low? I do have some slight oil leaking from the intake manifold gasket.



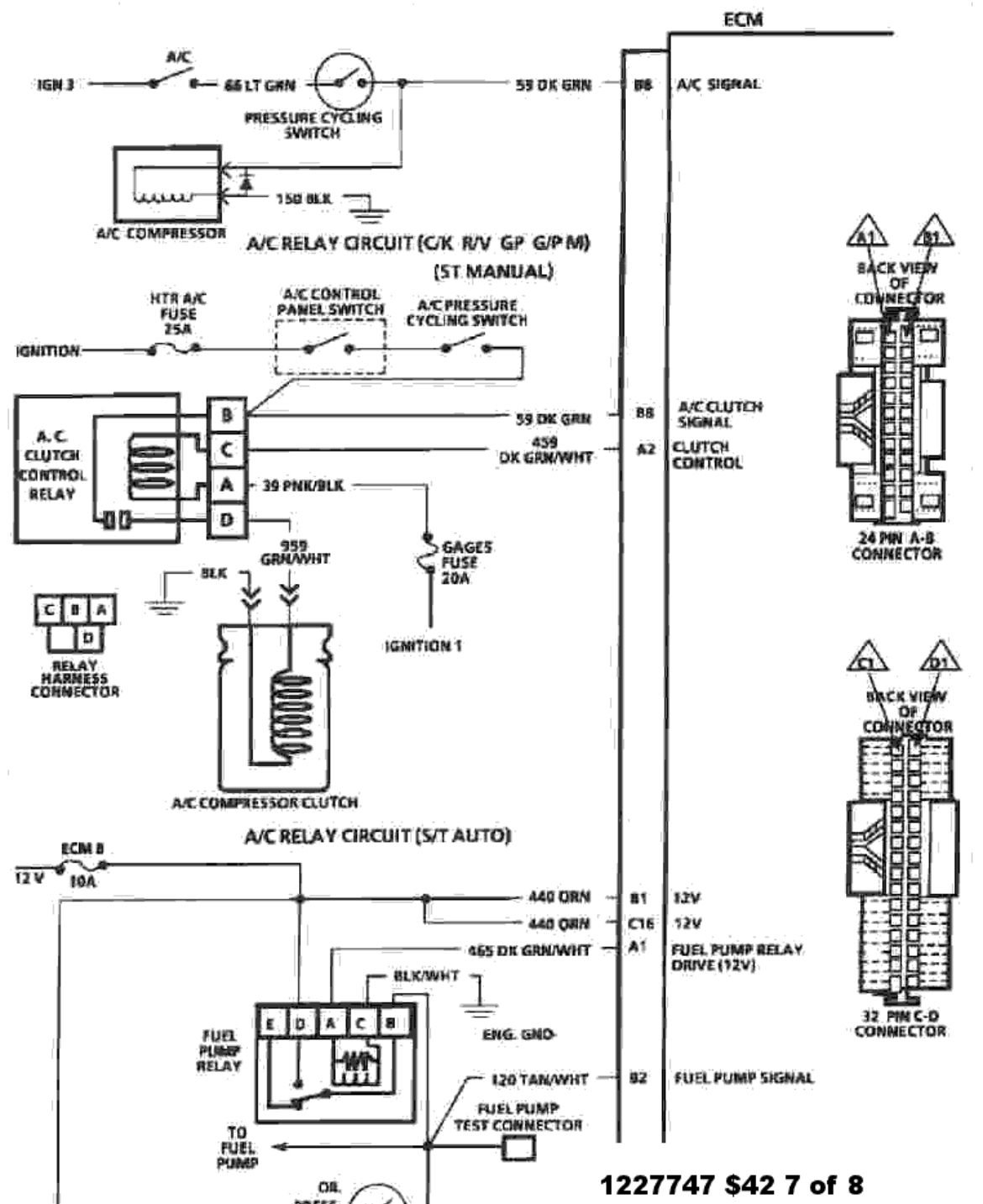
ECM is a brand new 1227747 with OEM prom ARJT

​No CEL or codes stored



What could this random fluctuation of sensor information mean in my datalog?

Do any of the other readings seem off?



Thanks!




Reply
Old Jan 5, 2024 | 03:42 PM
  #2  
Tuned Performance's Avatar
Sponsor
20 Year Member
Community Builder
Community Influencer
Community Favorite
iTrader: (94)
 
Joined: Dec 2004
Posts: 16,753
Likes: 996
From: Mile High Country !!!
Car: 1967 Camaro, 91 z28
Engine: Lb9
Transmission: M20
Axle/Gears: J65 pbr on stock posi 10bolt
Re: WINALDL Readings- Knocking Engine

If it’s bone stock why the tbi truck ecm ?
Reply
Old Jan 5, 2024 | 03:57 PM
  #3  
Bloe17's Avatar
Thread Starter
Junior Member
 
Joined: Jan 2024
Posts: 3
Likes: 0
Re: WINALDL Readings- Knocking Engine

Originally Posted by Tuned Performance
If it’s bone stock why the tbi truck ecm ?
It is on a c1500 but I was hoping the knowledge of 350 TBIs in general would apply the same, I also run an 87 z28 which is why I thought of this forum as a helpful place.
Reply
Old Jan 5, 2024 | 04:06 PM
  #4  
Tuned Performance's Avatar
Sponsor
20 Year Member
Community Builder
Community Influencer
Community Favorite
iTrader: (94)
 
Joined: Dec 2004
Posts: 16,753
Likes: 996
From: Mile High Country !!!
Car: 1967 Camaro, 91 z28
Engine: Lb9
Transmission: M20
Axle/Gears: J65 pbr on stock posi 10bolt
Re: WINALDL Readings- Knocking Engine

Might use tunerpro rt $42 mask and post a log. This snapshot is hard to read what o2 is doing if it’s even in cl. Is map in kpa 28-29 ?
Reply
Old Jan 5, 2024 | 04:20 PM
  #5  
Bloe17's Avatar
Thread Starter
Junior Member
 
Joined: Jan 2024
Posts: 3
Likes: 0
Re: WINALDL Readings- Knocking Engine

Originally Posted by Tuned Performance
Might use tunerpro rt $42 mask and post a log. This snapshot is hard to read what o2 is doing if it’s even in cl. Is map in kpa 28-29 ?
MAP is 28.1 and pretty consistent, except for when every sensor & ECM voltage go crazy on the same random rows in my screenshot. So I guess that rules out the MAP/wiring to it.

I tried getting TunerPro RT to work, but got hung up. Device connected blue but the program said No Hardware Detected and Not Emulating in red. Using a USB to OBD1 connector.

Downloaded the $42.ads from TunerPro's site and converted it in the program to .adx. I was hoping to download the ARJT .adx on Gearhead-EFI but the site will not accept my registration request for the last week of trying.
Reply
Old Jan 5, 2024 | 06:01 PM
  #6  
Tuned Performance's Avatar
Sponsor
20 Year Member
Community Builder
Community Influencer
Community Favorite
iTrader: (94)
 
Joined: Dec 2004
Posts: 16,753
Likes: 996
From: Mile High Country !!!
Car: 1967 Camaro, 91 z28
Engine: Lb9
Transmission: M20
Axle/Gears: J65 pbr on stock posi 10bolt
Re: WINALDL Readings- Knocking Engine

What do you need the bin for ? Do you have a ostrich or something?
have to changed com ports and done cable detect ? Sorry you lost me
Reply
Old Jan 5, 2024 | 08:31 PM
  #7  
Tuned Performance's Avatar
Sponsor
20 Year Member
Community Builder
Community Influencer
Community Favorite
iTrader: (94)
 
Joined: Dec 2004
Posts: 16,753
Likes: 996
From: Mile High Country !!!
Car: 1967 Camaro, 91 z28
Engine: Lb9
Transmission: M20
Axle/Gears: J65 pbr on stock posi 10bolt
Re: WINALDL Readings- Knocking Engine

Btw you say one injector isn’t pulsing , no spray seen when running ?
the 747 ecm controls the fp relay a1 for 2 sec prime.

Reply
Related Topics
Thread
Thread Starter
Forum
Replies
Last Post
saburkha
DFI and ECM
13
Feb 19, 2022 07:35 PM
Grandlaker
TBI
5
Jul 12, 2015 01:25 PM
bummer
TBI
5
Sep 17, 2013 09:57 AM
Kidformula
Tech / General Engine
48
May 5, 2011 07:32 PM
92RSB4C
Electronics
2
May 14, 2002 04:12 PM




All times are GMT -5. The time now is 10:54 AM.