Electronics Need help wiring something up? Thinking of adding an electrical component to your car? Need help troubleshooting that wiring glitch?

Park lights, relay etc

Thread Tools
 
Search this Thread
 
Old Jun 15, 2016 | 09:59 AM
  #1  
HasseO's Avatar
Thread Starter
Member
 
Joined: Sep 2003
Posts: 260
Likes: 1
Car: -88 TA GTA
Engine: 350 tpi
Transmission: TH700
Park lights, relay etc

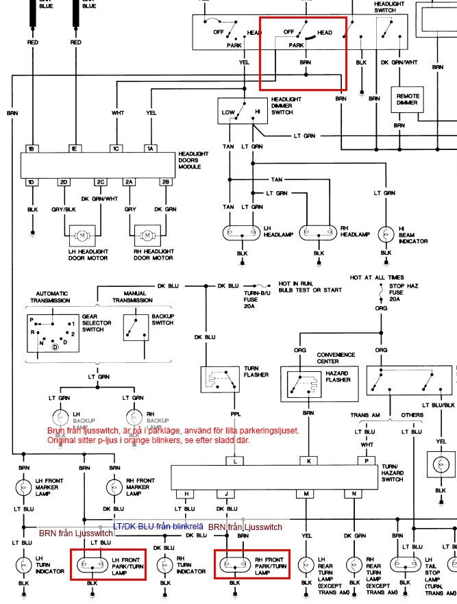
Here in Sweden parking lights can not be orange they must be white...
So the previous owner has added some small white lamps right above the headlight, next to the Pontiac-emblem.
So far so good, but the wiring is a mess. One light comes on when pressing "P" on the switch, so does the other, but it also comes on with low-beam.
I checked this wiring diagram, and as far as I can tell, I would only have to use the brown wire from the stock pos.-light?
Im also wondering what relay this is...foglights?
if someone has any pictures of the wiring around the front-lights, it would be very helpul.


Reply
Old Jun 15, 2016 | 06:11 PM
  #2  
OrangeBird's Avatar
Supreme Member
10 Year Member
Liked
Loved
Community Favorite
iTrader: (1)
 
Joined: Feb 2012
Posts: 3,939
Likes: 801
Car: 1989 Firebird
Re: Park lights, relay etc

The Relay you drew a green box around is not a factory supplied relay , and as such , there is no way to tell you what it's doing without following it's wires to see where they end up . If it ends up that all the wires going to it are coming out of the factory wiring harness then it's likely that it's a replacement relay for a factory one that failed . Could maybe be the fan relay if so . If all of it's wires are outside of the factory harnesses then it's likely controlling some aftermarket accessory like additional fog lights (along with the factory supplied ones) or maybe to run the compressor for some air horns .
Reply
Old Jun 16, 2016 | 11:30 AM
  #3  
HasseO's Avatar
Thread Starter
Member
 
Joined: Sep 2003
Posts: 260
Likes: 1
Car: -88 TA GTA
Engine: 350 tpi
Transmission: TH700
Re: Park lights, relay etc

Thanks,
Checked it and it seems to be some aftermarket fan relay, probably with a lower temp fan thermostat. Checking the haystack wiring, I notice that the 12+ ignition pin on the ralay, is actually connected to a brown wire . This brown wire connected to the lh park/turn signal light(checked wiring diagrams). The orange parklight is not allowed in Sweden, so that part makes sense. But using the brown park-light wire for the fan relay should mean that if I forget to turn any light on, there is no 12+ to the fan relay?
a little worrying if so....
Reply
Related Topics
Thread
Thread Starter
Forum
Replies
Last Post
Michael Harding
Electronics
29
Jan 12, 2019 11:11 PM
94ElBanditoDeCa
Electronics
1
Apr 13, 2016 11:12 PM
Chough262
Interior
0
Apr 10, 2016 01:20 PM
1982firebird7
Electronics
1
Apr 2, 2016 09:13 AM
herb17024
Electronics
0
Mar 20, 2016 08:25 AM




All times are GMT -5. The time now is 12:48 PM.