1989 camaro relays
Re: 1989 camaro relays
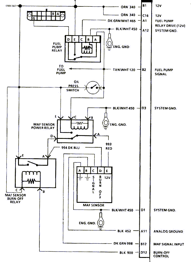
The more reliable method is to compare/match the wire colors to the factory diagrams. Relays can be moved and mounted anywhere, but the wires will still need to be there if it is going to work.


Thread
Thread Starter
Forum
Replies
Last Post








