Does 1 relay control both fans? (Broken down on road)
Thread Starter
Supreme Member

Joined: Jan 2000
Posts: 1,180
Likes: 82
From: Mississauga, Ontario Canada
Car: 1987 GTA
Engine: 5.7
Transmission: T5WC
Axle/Gears: 3:27
Does 1 relay control both fans? (Broken down on road)
My car overheated to the point of spewing coolant .I noticed the cooling fan not coming on with temp or the OBD port jumpered. Also the A/C fan isn't coming on when I turn the air conditioner on either. Are these both on the same relay? All my fuses were good. I'm stuck on the road right now or else I'd be into the book at home.
Re: Does 1 relay control both fans? (Broken down on road)
See if you can find another relay with the same part number on top of the relay and swap them to see if the relay failed. I can't answer your question about having 1 or 2 relays controlling the fans. Sorry.
Joined: Dec 2004
Posts: 16,734
Likes: 993
From: Mile High Country !!!
Car: 1967 Camaro, 91 z28
Engine: Lb9
Transmission: M20
Axle/Gears: J65 pbr on stock posi 10bolt
Re: Does 1 relay control both fans? (Broken down on road)
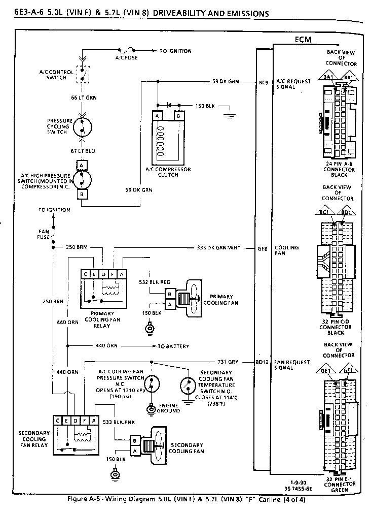
There are two relays, here is a schematic for 90-92 tpi
Thread Starter
Supreme Member

Joined: Jan 2000
Posts: 1,180
Likes: 82
From: Mississauga, Ontario Canada
Car: 1987 GTA
Engine: 5.7
Transmission: T5WC
Axle/Gears: 3:27
Re: Does 1 relay control both fans? (Broken down on road)
So if I understand the diagram properly, if the block fan switch failed, the one in the head should have turned on the AC fan at the higher temp. It did not. Has to be the main feed wire as that's common to both.
Joined: Aug 1999
Posts: 5,259
Likes: 459
From: RI
Car: 1984 Camaro Berlinetta
Engine: LT1
Transmission: T56 6-speed
Axle/Gears: 4.11 LS1 Rear End
Re: Does 1 relay control both fans? (Broken down on road)
no,....
The ECM controls 1 of the fans,..... the switch in the pass side head controls the other; each fan has it's own relay. ( there is no block mounted sensor. )
The same ORANGE wire (full time power ) leads to both relays,...... the same BROWN wire ( Ignition power ) also leads to both relays. Check ORANGE for hot at all times, check BROWN for power when key is turned and verify ground at both relays and @ each fan.
P.S. The switch in the drivers side head is for the temp gauge.
The ECM controls 1 of the fans,..... the switch in the pass side head controls the other; each fan has it's own relay. ( there is no block mounted sensor. )
The same ORANGE wire (full time power ) leads to both relays,...... the same BROWN wire ( Ignition power ) also leads to both relays. Check ORANGE for hot at all times, check BROWN for power when key is turned and verify ground at both relays and @ each fan.
P.S. The switch in the drivers side head is for the temp gauge.
Thread Starter
Supreme Member

Joined: Jan 2000
Posts: 1,180
Likes: 82
From: Mississauga, Ontario Canada
Car: 1987 GTA
Engine: 5.7
Transmission: T5WC
Axle/Gears: 3:27
Re: Does 1 relay control both fans? (Broken down on road)
no,....
The ECM controls 1 of the fans,..... the switch in the pass side head controls the other; each fan has it's own relay. ( there is no block mounted sensor. )
The same ORANGE wire (full time power ) leads to both relays,...... the same BROWN wire ( Ignition power ) also leads to both relays. Check ORANGE for hot at all times, check BROWN for power when key is turned and verify ground at both relays and @ each fan.
P.S. The switch in the drivers side head is for the temp gauge.

The ECM controls 1 of the fans,..... the switch in the pass side head controls the other; each fan has it's own relay. ( there is no block mounted sensor. )
The same ORANGE wire (full time power ) leads to both relays,...... the same BROWN wire ( Ignition power ) also leads to both relays. Check ORANGE for hot at all times, check BROWN for power when key is turned and verify ground at both relays and @ each fan.
P.S. The switch in the drivers side head is for the temp gauge.

Solved it. It was a tricky one. Troubleshooting this was deceiving. I had 12 volts on both orange wires. When jumped directly to the black/red fan wire they did not turn on. I suspected a current issue so I went directly from the battery to the black/red and they worked. A multi-meter will show 12 volts, this is where the deception is. I had the volts just not the current. Did some tracing and found the connection at the battery to the fused link was badly corroded, and hanging on by a few strands of wire. After wiggling it there was intermittent fan operation, then the connection disintegrated all together. This is the 10 gauge wire that comes off the positive terminal, about 4" long. If it weren't for the fact that both fans were out, one could easily fault the fan motor with this issue. I just figured the odds of losing two fans at the same time is slim. And the 2nd fan never came on, and they only had the one thing in common. Power. So take corrosion into account. Most flow charts and fault isolation in a 30 year old manual doesn't really factor corroded wiring.
Thread
Thread Starter
Forum
Replies
Last Post
camarosource
Tech / General Engine
21
Feb 14, 2012 07:53 PM
dennisbernal91z
Tech / General Engine
9
Dec 16, 2005 06:42 PM
MikeH
DIY PROM
27
Nov 26, 2004 11:49 PM
EJs90IROC
Electronics
1
Oct 17, 2000 09:30 AM








