Just about lost on an issue with 85 trans am 305 TPI
Thread Starter
Junior Member
Joined: Jul 2024
Posts: 9
Likes: 0
From: Virginia
Car: 1985 Pontiac Firebird Trans Am
Engine: LB9 305 5.0L V8 TPI, Stock
Transmission: 4-Speed Automatic, Stock
Just about lost on an issue with 85 trans am 305 TPI
So I have just gotten my car back from the mechanics and it ran decent albeit with a bad MAF sensor, so I replaced it with a similar unit as it had been doing good for the last 6 months, now the idle is so choked out and rich that the throttle barely responds and it doesn’t matter if I swap between the two sensors other than the code 33 with the old one. The car shakes a good amount on idle but hasn’t stalled, I don’t run it longer than a few seconds out of fear of damaging something. I’d say it idles around 500-650 rpm with a jumping tach needle, giving even WOT resulted in maybe 700 rpm and a horrible stench of gas from the tailpipe. It hasn’t driven reliably for about a month now and that’s when I started replacing ignition parts and the fuel pressure regulator which had leaked fuel into the vacuum lines, this is prior to me discovering the bad intake gaskets, which has now led me to this weird MAF issue.
for work done at the shop: new intake manifold gaskets as the previous ones were so shot I’m incredibly surprised I was able to drive it for the past 8 months, had a big hole in my throttle gasket which I never noticed till I took it apart myself and replaced it as well.
work I’ve done myself/ at a previous shop: fuel pressure regulator diaphragm, fuel pump, fuel filter, spark plugs, ignition coil, distributor rotor, ESC, IAC, TPS (top bolt sheared off when mechanic tried to take it off, still using only one bolt just tightened accordingly so it doesn’t move on its own), MAF sensor, muffler, vacuum lines (all except one coming from the fuel pressure regulator area, still looks intact), radiator, radiator fan, and radiator relay.
compression, vacuum, and fuel pressure all were good from the last visit to a mechanics, they said the only thing they could find was the MAF sensor being at 4.5 volts, I was able to drive without much more than a plume of gas rich smoke when giving it more than 60% throttle, otherwise it only emits a plume when it starts up now from being really rich.
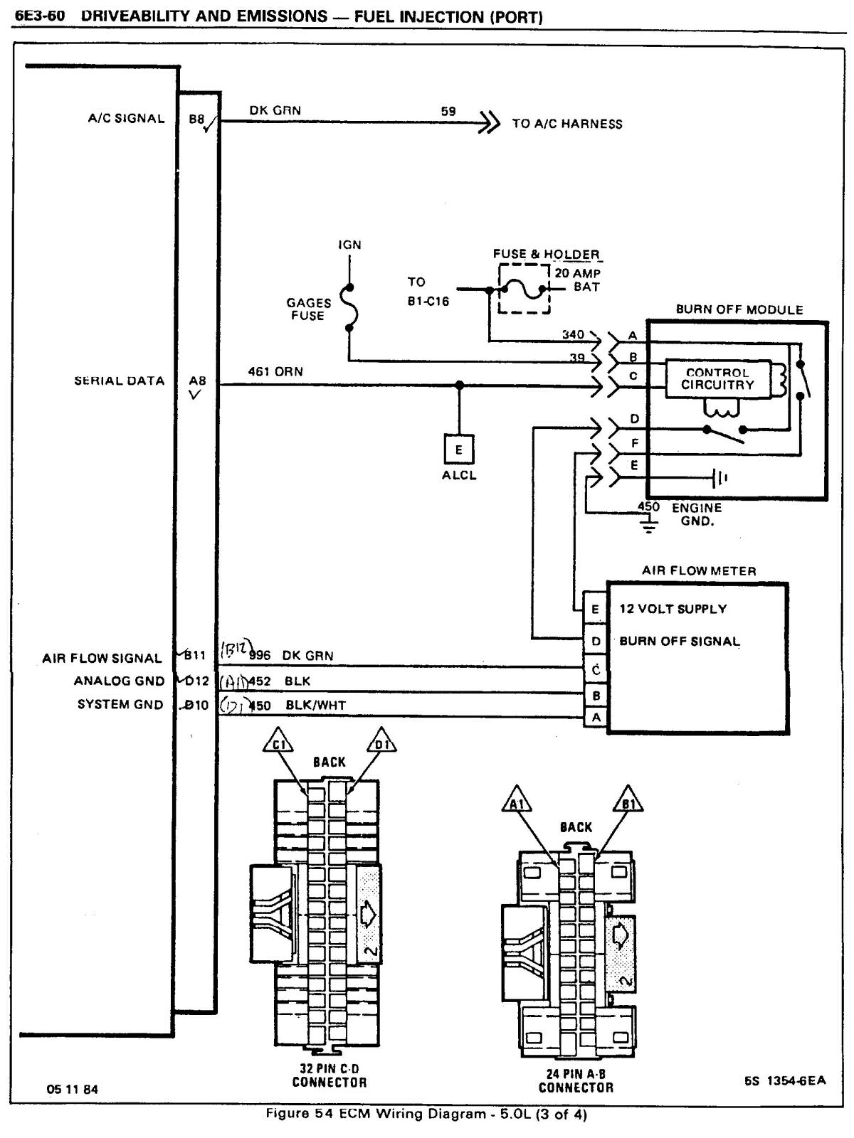
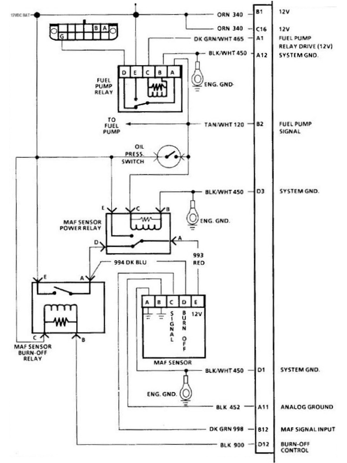
the thing I fear is it being the MAF burn off/ power module which I know is a pain to get and to get to, if there is a separate power relay to the MAF in the engine bay I’ll be about the happiest person in my state to hear that, but I can’t find one or any diagram of one online, even with an 1800 page manual on the 85 line up.
EDIT: I removed the MAF sensor harness from the sensor and it promptly ran at maybe 5-10 rpm before flashing the CEL and stalling, seating it back gave me the same 550-650 rpm, it is possible my fuel pump relay next to my ESC is to fault as it looks melted at the harness connector, probably from when my fuel pump gave out during heavy acceleration a few months back. I did take some multimeter readings but I want to ensure I got a good connection and did it properly before stating the voltages incase I remember wrong about which wire got which voltage, if I'm not mistaken only 2 wires should have voltages and the solid black wire is where I test from
for work done at the shop: new intake manifold gaskets as the previous ones were so shot I’m incredibly surprised I was able to drive it for the past 8 months, had a big hole in my throttle gasket which I never noticed till I took it apart myself and replaced it as well.
work I’ve done myself/ at a previous shop: fuel pressure regulator diaphragm, fuel pump, fuel filter, spark plugs, ignition coil, distributor rotor, ESC, IAC, TPS (top bolt sheared off when mechanic tried to take it off, still using only one bolt just tightened accordingly so it doesn’t move on its own), MAF sensor, muffler, vacuum lines (all except one coming from the fuel pressure regulator area, still looks intact), radiator, radiator fan, and radiator relay.
compression, vacuum, and fuel pressure all were good from the last visit to a mechanics, they said the only thing they could find was the MAF sensor being at 4.5 volts, I was able to drive without much more than a plume of gas rich smoke when giving it more than 60% throttle, otherwise it only emits a plume when it starts up now from being really rich.
the thing I fear is it being the MAF burn off/ power module which I know is a pain to get and to get to, if there is a separate power relay to the MAF in the engine bay I’ll be about the happiest person in my state to hear that, but I can’t find one or any diagram of one online, even with an 1800 page manual on the 85 line up.
EDIT: I removed the MAF sensor harness from the sensor and it promptly ran at maybe 5-10 rpm before flashing the CEL and stalling, seating it back gave me the same 550-650 rpm, it is possible my fuel pump relay next to my ESC is to fault as it looks melted at the harness connector, probably from when my fuel pump gave out during heavy acceleration a few months back. I did take some multimeter readings but I want to ensure I got a good connection and did it properly before stating the voltages incase I remember wrong about which wire got which voltage, if I'm not mistaken only 2 wires should have voltages and the solid black wire is where I test from
Last edited by Travis M; Sep 10, 2024 at 05:50 PM. Reason: New information on issue
Re: Just about lost on an issue with 85 trans am 305 TPI
Welcome aboard.
Something to note about the 1985 model year MAF is that it is a F-M type output instead of an analog voltage output as in later year TPIs. They are NOT interchangeable with any other year TPI, despite what some parts stores and web listings may show in their databases. They have all been proven wrong, right here on this site. We've been doing this for over 25 years, too. The 1985 MAF is also not interchangeable with the later year GM MAFs used in F-M systems, like the late 1980s Buick 231s and later year V-8s.
As a result, the analysis by the technician who found the MAF output was a constant 4.5V is incomplete. The output must be checked for duty cycle and/or square wave frequency output, and NOT voltage. The nominal output voltage will be somewhere around 5V since that is the reference voltage provided to the MAF from the ECM's internal power supply, and a resulting RMS voltage indication from 3-5V depending upon how cheap/good/capable/awful the meter might be.
Something to note about the 1985 model year MAF is that it is a F-M type output instead of an analog voltage output as in later year TPIs. They are NOT interchangeable with any other year TPI, despite what some parts stores and web listings may show in their databases. They have all been proven wrong, right here on this site. We've been doing this for over 25 years, too. The 1985 MAF is also not interchangeable with the later year GM MAFs used in F-M systems, like the late 1980s Buick 231s and later year V-8s.
As a result, the analysis by the technician who found the MAF output was a constant 4.5V is incomplete. The output must be checked for duty cycle and/or square wave frequency output, and NOT voltage. The nominal output voltage will be somewhere around 5V since that is the reference voltage provided to the MAF from the ECM's internal power supply, and a resulting RMS voltage indication from 3-5V depending upon how cheap/good/capable/awful the meter might be.
Thread Starter
Junior Member
Joined: Jul 2024
Posts: 9
Likes: 0
From: Virginia
Car: 1985 Pontiac Firebird Trans Am
Engine: LB9 305 5.0L V8 TPI, Stock
Transmission: 4-Speed Automatic, Stock
Re: Just about lost on an issue with 85 trans am 305 TPI
So should I look into getting a different MAF that is guaranteed to work with the 85 TPI or try to verify mine is going to work and go from there? My only issue is that it ran alright before I swapped to basically the same unit and now it’s just not having a good time no matter which one I use, I would at least expect to have similar conditions if both are incompatible but I drove on this MAF for a few thousand miles, unless it’s possible the wrong MAF would be able to damage the burn off relay. Unfortunately my stock one was throwing codes every time it was on and made my car stall several times when not giving it throttle, the internal look is somewhat similar and doesn’t have any modern looking sensors inside, instead using a few thin wires.
Thread Starter
Junior Member
Joined: Jul 2024
Posts: 9
Likes: 0
From: Virginia
Car: 1985 Pontiac Firebird Trans Am
Engine: LB9 305 5.0L V8 TPI, Stock
Transmission: 4-Speed Automatic, Stock
Re: Just about lost on an issue with 85 trans am 305 TPI
Just did some stuff today and found the advancing the TPS did result in higher baseline of 7-800 rpm but still ran like it had arthritis, I more confident in the ignition control module in my distributor being bad as I haven’t replaced that yet, I did replace the ignition coil prior however, and it was dumb of me not to replace that as well, I'm going to test it once I get the replacement and just see what I get for readings on a multimeter, I just wouldn’t put it past it as it’s the last part in my ignition section that hasn’t been replaced or looked over, distributor cap still looks fairly new despite being 40 years old. I also think this part is to blame due to the rich condition not being severe enough to cause flooding or really anything but the plume from the condensation the rich exhaust leaves behind.
something I should note: not ruling the TPS out nor the MAF relay, just more or less attempting to use simple methods to knock each possibility off my list and revisit if what I concluded with some quick tests doesn’t work, it’ll leave me with less guessing the more I knock out
something I should note: not ruling the TPS out nor the MAF relay, just more or less attempting to use simple methods to knock each possibility off my list and revisit if what I concluded with some quick tests doesn’t work, it’ll leave me with less guessing the more I knock out
Re: Just about lost on an issue with 85 trans am 305 TPI
It would be good to verify that the MAF is getting correct voltage while running, and is performing a burn-off cycle when shut down. The 1985 TPI is a one-year exclusive:

1986 and later year TPIs with MAF were handled quite differently:


1986 and later year TPIs with MAF were handled quite differently:

Re: Just about lost on an issue with 85 trans am 305 TPI
FWIW, the C-4 crowd has had similar experiences with their '85s.
https://www.digitalcorvettes.com/thr...-for-85.26380/
https://www.corvetteforum.com/forums...e-circuit.html
https://www.digitalcorvettes.com/thr...-for-85.26380/
https://www.corvetteforum.com/forums...e-circuit.html
Thread Starter
Junior Member
Joined: Jul 2024
Posts: 9
Likes: 0
From: Virginia
Car: 1985 Pontiac Firebird Trans Am
Engine: LB9 305 5.0L V8 TPI, Stock
Transmission: 4-Speed Automatic, Stock
Re: Just about lost on an issue with 85 trans am 305 TPI
I did see a few corvette relays for sale on eBay which I may buy just to have for future endeavors because this car just likes to randomly have stuff break for no apparent reason other than it’s old and it’s tired. I’ll do my research on how to use an oscilloscope and get a handheld one if the ignition coil turns out not to be the issue at hand, at least it’ll help out with the computer side of things where it’s niche specialty is needed later on, unfortunate my car had to be the one off year Frankenstein of “what if we did this instead of this” for random parts. Still love it to death though it’s a fun car on the road
Trending Topics
Re: Just about lost on an issue with 85 trans am 305 TPI
Although the parts sources are now becoming more difficult to locate, it would be completely fair (and understandable) to replace the harness and ECM to a later year MAF or S/D system and resolve numerous potential issues. Hopefully the ICM and related parts help the situation.
I merely wanted to point out earlier that the diagnosis for this system is different, and that quite a few technicians and hobbyists do not quite understand those differences. That's NOT a good thing if you are paying for their time and the ammunition for their parts cannons. A couple of the comments that you related from their reports alerted me that there may be a gap in understanding those differences.
I merely wanted to point out earlier that the diagnosis for this system is different, and that quite a few technicians and hobbyists do not quite understand those differences. That's NOT a good thing if you are paying for their time and the ammunition for their parts cannons. A couple of the comments that you related from their reports alerted me that there may be a gap in understanding those differences.
Thread Starter
Junior Member
Joined: Jul 2024
Posts: 9
Likes: 0
From: Virginia
Car: 1985 Pontiac Firebird Trans Am
Engine: LB9 305 5.0L V8 TPI, Stock
Transmission: 4-Speed Automatic, Stock
Re: Just about lost on an issue with 85 trans am 305 TPI
Thankfully it was free to have it “tested”, would’ve hoped they did it correctly but even I couldn’t have told them that since I didn’t know. My main mechanic tore apart the fuel system and had it back together in less than 4 hours, would’ve loved to bring the car to him but he’s a few states away now.
I’ll hope ICM fixes it if not I’ll rethink the situation again
I’ll hope ICM fixes it if not I’ll rethink the situation again
Thread Starter
Junior Member
Joined: Jul 2024
Posts: 9
Likes: 0
From: Virginia
Car: 1985 Pontiac Firebird Trans Am
Engine: LB9 305 5.0L V8 TPI, Stock
Transmission: 4-Speed Automatic, Stock
Re: Just about lost on an issue with 85 trans am 305 TPI
ICM is taking a while to get here so I ran it for a minute and have noticed declining performance along with now a squealing when any gas is applied, not a horrible squealing like when my AC compressor locked up but more like a bad belt sound. Obviously immediately backed off and shut it down when I heard that but it’s making me think either something is seized and is bogging the engine down hard or it’s just a bi product of the poor running which is now threatening to stall and will not start with the MAFA unplugged, TPS saves it barely when I fully advance it. Def has a misfire and possibly not firing in some cylinders it sounded sluggish and the engine was biased towards one side, driver side sounds like maybe 2 cylinders were firing and the other side sounded mostly fine when I sat in the engine bay and listened to it, matched when the rpms would drop and then recover like it was skipping a few firing orders. I might just be spouting nonsense and have been hearing things I was wanting to hear but that’s what it was like to me.
Thread Starter
Junior Member
Joined: Jul 2024
Posts: 9
Likes: 0
From: Virginia
Car: 1985 Pontiac Firebird Trans Am
Engine: LB9 305 5.0L V8 TPI, Stock
Transmission: 4-Speed Automatic, Stock
Re: Just about lost on an issue with 85 trans am 305 TPI
Just wanted to post a slight update on here:
Got into contact with my trusted mechanic and he is suggesting to grab a burn off module as they are becoming very hard to find, if needed I could also possibly go through junkyards and find a scrapped 85 Camaro or Firebird and take one from it and test at least continuity to make sure no traces or wires are damaged to the point where they don’t function, noticed on my old MAF only one pin showed continuity with any of the others, and had an ohm reading of 120 ohms, i couldn’t find what it should be online but something tells me that isn’t right, I believe the pins that gave me anything was the pin that went to the black and white wire and the blue wire, MAF was unplugged for this. ICM just came in today after two weeks of waiting, going to pop it in and see how it acts and if it even turns over with it installed, no check engine light still when it runs and I checked vacuum lines again and noticed the mechanics routed my vacuum line the wrong way, it’s supposed to go behind my distributor and they have it weaving inbetween the intake manifold tubes so I’m going to fix that before it melts.
i have a MAF power relay from somewhere that I bought before learning it was a weird module, I want to swap my fuel pump relay with it but don’t know if it’s the correct relay.
Got into contact with my trusted mechanic and he is suggesting to grab a burn off module as they are becoming very hard to find, if needed I could also possibly go through junkyards and find a scrapped 85 Camaro or Firebird and take one from it and test at least continuity to make sure no traces or wires are damaged to the point where they don’t function, noticed on my old MAF only one pin showed continuity with any of the others, and had an ohm reading of 120 ohms, i couldn’t find what it should be online but something tells me that isn’t right, I believe the pins that gave me anything was the pin that went to the black and white wire and the blue wire, MAF was unplugged for this. ICM just came in today after two weeks of waiting, going to pop it in and see how it acts and if it even turns over with it installed, no check engine light still when it runs and I checked vacuum lines again and noticed the mechanics routed my vacuum line the wrong way, it’s supposed to go behind my distributor and they have it weaving inbetween the intake manifold tubes so I’m going to fix that before it melts.
i have a MAF power relay from somewhere that I bought before learning it was a weird module, I want to swap my fuel pump relay with it but don’t know if it’s the correct relay.
Thread Starter
Junior Member
Joined: Jul 2024
Posts: 9
Likes: 0
From: Virginia
Car: 1985 Pontiac Firebird Trans Am
Engine: LB9 305 5.0L V8 TPI, Stock
Transmission: 4-Speed Automatic, Stock
Re: Just about lost on an issue with 85 trans am 305 TPI
Replaced the ICM which aided the rpm’s dropping but she still runs rough, so somewhat stable idles but still not running right, there’s no more raw fuel smell after the initial start up but it’s still rich, tps when unplugged came up pretty ok with ohms and the signal wire rose in ohm readings but had a dead spot at 2k ohms, started at 1.6k ohms. I noticed when plugging the battery in I heard a whirring noise and when unplugging something clicked. Wondering if that will point to something because that only happened when I replaced the ICM
Thread
Thread Starter
Forum
Replies
Last Post
firebirdgirl87
Tech / General Engine
3
Jun 12, 2014 07:04 AM








