Cooling Discuss all of the aspects of cooling that you can think of! Radiators, transmissions, electric fans, etc.

1988 Iroc Z Cooling Fans

Thread Tools
 
Search this Thread
 
Old Apr 19, 2020 | 02:33 PM
  #1  
TrexNoDen's Avatar
Thread Starter
Junior Member
 
Joined: Apr 2020
Posts: 3
Likes: 0
1988 Iroc Z Cooling Fans

I have an 1988 Iroc Camaro with the 5.7 350 V8 in it. If my research is correct this camaro came from the factory with the duel cooling fan set up. The main fan is supposed to be controlled by the ECM and come on at 230 degrees while the secondary fan is controlled by the A/C and a separate temperature switch and comes on at 238 degrees. One of the previous owners took it upon themselves to redo the radiator fans in an interesting way. This camaro no longer has the A/C and has a delete pulley in it's place now. As for the fans, I can't tell if they are original of after market fans but they are wired directly to the battery and have wires running to the dash board on two separate switches with no relays in the system so the switches get to hot to touch after about a minute. I believe I have found the original wires for the fans all cut off and wire nutted together. Is there a good AC kit out there to add the AC back in as well as a harnessing kit to fix and/or replace the harness for the dual fans?
I have attached pictures of what I believe is the old fan harnessing and where the AC should be. Any help or advice is appreciated.

I assume this is what's left of the fan wires. If someone could confirm this it would be appreciated.

What's left of the A/C.

The dual fans
Reply
Old Apr 19, 2020 | 02:37 PM
  #2  
Tuned Performance's Avatar
Sponsor
20 Year Member
Community Builder
Community Influencer
Community Favorite
iTrader: (94)
 
Joined: Dec 2004
Posts: 16,753
Likes: 996
From: Mile High Country !!!
Car: 1967 Camaro, 91 z28
Engine: Lb9
Transmission: M20
Axle/Gears: J65 pbr on stock posi 10bolt
Re: 1988 Iroc Z Cooling Fans

https://tpiparts.net/inc/searchresul...an%20&n=610334


you can get the missing pigtail here. Correct fans just jacked up wiring.
Reply
Old Apr 19, 2020 | 02:48 PM
  #3  
Tuned Performance's Avatar
Sponsor
20 Year Member
Community Builder
Community Influencer
Community Favorite
iTrader: (94)
 
Joined: Dec 2004
Posts: 16,753
Likes: 996
From: Mile High Country !!!
Car: 1967 Camaro, 91 z28
Engine: Lb9
Transmission: M20
Axle/Gears: J65 pbr on stock posi 10bolt
Re: 1988 Iroc Z Cooling Fans

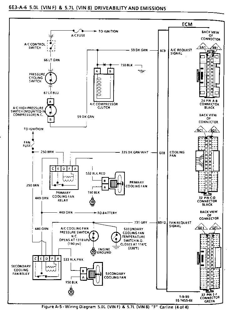
The first image is of your ecm and primary fan wiring.
the second is of 90-92 and shows a second relay for secondary fan.
you should run duel relays and can have ecm control both.


Reply
Old Apr 19, 2020 | 02:49 PM
  #4  
Tuned Performance's Avatar
Sponsor
20 Year Member
Community Builder
Community Influencer
Community Favorite
iTrader: (94)
 
Joined: Dec 2004
Posts: 16,753
Likes: 996
From: Mile High Country !!!
Car: 1967 Camaro, 91 z28
Engine: Lb9
Transmission: M20
Axle/Gears: J65 pbr on stock posi 10bolt
Re: 1988 Iroc Z Cooling Fans

Sorry pictures uploaded out of order yours is the black one.
Reply
Old Apr 21, 2020 | 11:59 AM
  #5  
Aaron R.'s Avatar
Supreme Member
20 Year Member
Liked
Loved
Community Favorite
 
Joined: Oct 2004
Posts: 1,061
Likes: 311
From: Missouri
Car: 1985 Z28
Engine: 305 LG4
Transmission: T5
Axle/Gears: 3.42
Re: 1988 Iroc Z Cooling Fans

Or do what I did and install a Dakota Digital PAC-2750 to control the fans. Did this on both my Camaros because I didn't like how hot the factory system runs and couldn't seem to fine tune it any other way. The Dakota system allows you to set your own on/off temps. Pretty easy to install, especially if you have to fix the wiring anyway. Did this years ago and it was money well spent.
Reply
Old Apr 26, 2020 | 12:25 PM
  #6  
TrexNoDen's Avatar
Thread Starter
Junior Member
 
Joined: Apr 2020
Posts: 3
Likes: 0
Re: 1988 Iroc Z Cooling Fans

Originally Posted by Tuned Performance
https://tpiparts.net/inc/searchresul...an%20&n=610334


you can get the missing pigtail here. Correct fans just jacked up wiring.

I just want to make sure that I understand. I'm new to this sort of thing so bare with me. I'm assuming the harness that I need to get is the dual cooling fan harness and I'm guessing that I should cut the plug off and match it to the same colored wires on my camaro, then obviously connect them to my fans, then run a relay off off the other plug on the harness? Or is there something else that I am missing here?
Thank You

Reply
Old Apr 26, 2020 | 12:30 PM
  #7  
Tuned Performance's Avatar
Sponsor
20 Year Member
Community Builder
Community Influencer
Community Favorite
iTrader: (94)
 
Joined: Dec 2004
Posts: 16,753
Likes: 996
From: Mile High Country !!!
Car: 1967 Camaro, 91 z28
Engine: Lb9
Transmission: M20
Axle/Gears: J65 pbr on stock posi 10bolt
Re: 1988 Iroc Z Cooling Fans

You might ask tpi parts if they have a schematic for that harness.
i see the 4wires for the relay but only see 2 wires coming out of the harness so I’m not sure how it gets wired up.
Reply
Related Topics
Thread
Thread Starter
Forum
Replies
Last Post
FART_NUGGETS
Cooling
2
Oct 22, 2018 07:26 AM
DemonYusuke
Cooling
6
May 27, 2015 10:50 AM
Z28_1991_Camaro
Electronics
3
Aug 25, 2013 10:39 PM
86firebird350
Cooling
3
Feb 25, 2008 05:07 PM
POS350Z
Cooling
2
Apr 17, 2005 11:09 AM




All times are GMT -5. The time now is 01:41 PM.