1985 Z28 305 TPI Fan wont start.
1985 Z28 305 TPI Fan wont start.
Hello,
i have a Problem with my Z28. I have the car for a while now and almost never driven it (was not street legal for german Roads).
During my first longer Testtdrive max 30miles or so and not faster than 40-50 mph constantly. The car suddenly got extremely hot (the temp needle went past the scale. I stopped the car and turned it of at this moment the radiator spilled a good amount of water out from under the hood.
THings i know are wrong with my car:
The AC is dead/empty and without a belt) so i cant switch the Fan on manually (im still debating of throwing it out entirely, none of my cars ever had a working AC, so i dont care) .
The Fan Relay connector wiring was wrong (one of the wires in the connector went to the #2 position in the relay (no terminal there))
The Coolant system was most likely not properly bleed of any air pockets.
Things that are okay:
The Fan works if connected to a Battery.
The Temp gauge works .
Things i dont know:
I dont know if the fan temperature switch works or does it work ad the heat sensor too? (gauge works)
What i need:
Is there a way to make the Fan work via the AC controls without refilling the AC?
Can somebody provide me with a picture of the Relay connector whith factory wiring (colors and which color on which terminal)
The colors on my connector are :Fat orange, fat black, thin green with white line and thin brown
Is there a way to test the 10038311 relay
A parts list with all the coolant and vacuum hoses for my model and year including parts numbers, or a source where i can look for them myself.
Thanks in advance
i have a Problem with my Z28. I have the car for a while now and almost never driven it (was not street legal for german Roads).
During my first longer Testtdrive max 30miles or so and not faster than 40-50 mph constantly. The car suddenly got extremely hot (the temp needle went past the scale. I stopped the car and turned it of at this moment the radiator spilled a good amount of water out from under the hood.
THings i know are wrong with my car:
The AC is dead/empty and without a belt) so i cant switch the Fan on manually (im still debating of throwing it out entirely, none of my cars ever had a working AC, so i dont care) .
The Fan Relay connector wiring was wrong (one of the wires in the connector went to the #2 position in the relay (no terminal there))
The Coolant system was most likely not properly bleed of any air pockets.
Things that are okay:
The Fan works if connected to a Battery.
The Temp gauge works .
Things i dont know:
I dont know if the fan temperature switch works or does it work ad the heat sensor too? (gauge works)
What i need:
Is there a way to make the Fan work via the AC controls without refilling the AC?
Can somebody provide me with a picture of the Relay connector whith factory wiring (colors and which color on which terminal)
The colors on my connector are :Fat orange, fat black, thin green with white line and thin brown
Is there a way to test the 10038311 relay
A parts list with all the coolant and vacuum hoses for my model and year including parts numbers, or a source where i can look for them myself.
Thanks in advance
Last edited by CWBS23; Sep 24, 2025 at 03:59 PM.
Joined: Sep 2005
Posts: 27,996
Likes: 2,485
Car: Yes
Engine: Usually
Transmission: Sometimes
Axle/Gears: Behind me somewhere
Re: 1985 Z28 305 TPI Fan wont start.
Depends on which engine you have.
There were 2 carbureted versions, and 1 EFI version, that were available.
The relay is a no-brainer (which, since I have no brain, uniquely qualifies me to talk about); all a relay is, is an electromagnetically operated switch. It has a coil, which when energized, becomes magnetic, and attracts a moving iron piece, with contacts attached to it, such that when it moves, the contacts change state (they either close, or open, or change over from one to another). That particular one has contacts that are open (not touching) normally, and make contact when 12V is applied to the coil.
The 2 smaller wires go to the coil. The brown one has switched ignition on it, and the green w white stripe gets connected to ground by either the ECM, a switch in the AC system, or a temp switch in the engine cooling system. When the ignition is on and that wire is grounded, 12V is applied across the coil, and the relay should operate. The orange is hard battery (12V at all times), the black w red stripe takes the 12V to the fan motor when the relay operates. See, it's a complete no-brainer.
Your relay should have 4 terminals. 2 are the coil; they should have a few hundred ohms of resistance between them. Find them with your ohmmeter. The other 2 are the contacts; there should be infinite resistance between them normally, and a dead short when 12V is applied to the coil terminals. Either coil wire can go to either coil terminal and either power wire can go to either contact terminal. Any relay whose contacts can carry enough current will work; most such are rated for 30 amps, and a few for 40, but since your fan motor doesn't draw that much current anyway, a common 30A one will do fine, if it turns out you need one. You probably don't, since they only rarely go bad. More likely, your temp switch is disconnected (look in the passenger side head between the #6 & #8 spark plugs), or the fusible link through which the orange wire is powered may be burned out, or something like that.
There is not and never has been any such thing available to the general public. Get yourself the FSM for your car; it's the closest you'll get to that. That's hard enough to find these days as it is: I'd suggest watching US ebay for it. It has diagrams and things like that but very few part #s. Then any parts store web site such as Autozone or rockauto.com can look up part #s for you. Most of the original part #s are obsolete and have been discontinued, superseded, etc. anyway, so no list that was made in 1984 when that year car was new, would be anywhere near "complete" in 2025 anyway, as far as being able to actually buy stuff. Once in awhile you can come up with the books that were supplied to dealers for their parts dept but for a 40 yr old car that's going to be EXTREMELY rare since dealers, who are stores where NEW cars are sold, usually purge that sort of thing after 10 or 15 years anyway, just to minimize clutter on their premises; and of course much of what's in them will be obsolete, and in any case, it will all be GM part #s, which GM no longer keeps in stock, and there's not much cross-reference from those to aftermarket ones, i.e. ones that you can actually buy. You'll find however that the vast majority of parts for your car are still easily available in the aftermarket. Just, GM isn't going to be much help at all.
There were 2 carbureted versions, and 1 EFI version, that were available.
The relay is a no-brainer (which, since I have no brain, uniquely qualifies me to talk about); all a relay is, is an electromagnetically operated switch. It has a coil, which when energized, becomes magnetic, and attracts a moving iron piece, with contacts attached to it, such that when it moves, the contacts change state (they either close, or open, or change over from one to another). That particular one has contacts that are open (not touching) normally, and make contact when 12V is applied to the coil.
The 2 smaller wires go to the coil. The brown one has switched ignition on it, and the green w white stripe gets connected to ground by either the ECM, a switch in the AC system, or a temp switch in the engine cooling system. When the ignition is on and that wire is grounded, 12V is applied across the coil, and the relay should operate. The orange is hard battery (12V at all times), the black w red stripe takes the 12V to the fan motor when the relay operates. See, it's a complete no-brainer.
Your relay should have 4 terminals. 2 are the coil; they should have a few hundred ohms of resistance between them. Find them with your ohmmeter. The other 2 are the contacts; there should be infinite resistance between them normally, and a dead short when 12V is applied to the coil terminals. Either coil wire can go to either coil terminal and either power wire can go to either contact terminal. Any relay whose contacts can carry enough current will work; most such are rated for 30 amps, and a few for 40, but since your fan motor doesn't draw that much current anyway, a common 30A one will do fine, if it turns out you need one. You probably don't, since they only rarely go bad. More likely, your temp switch is disconnected (look in the passenger side head between the #6 & #8 spark plugs), or the fusible link through which the orange wire is powered may be burned out, or something like that.
A parts list with all the coolant and vacuum hoses for my model and year including parts numbers, or a source where i can look for them myself.
Joined: Dec 2004
Posts: 16,892
Likes: 1,013
From: Mile High Country !!!
Car: 1967 Camaro, 91 z28
Engine: Lb9
Transmission: M20
Axle/Gears: J65 pbr on stock posi 10bolt
Re: 1985 Z28 305 TPI Fan wont start.
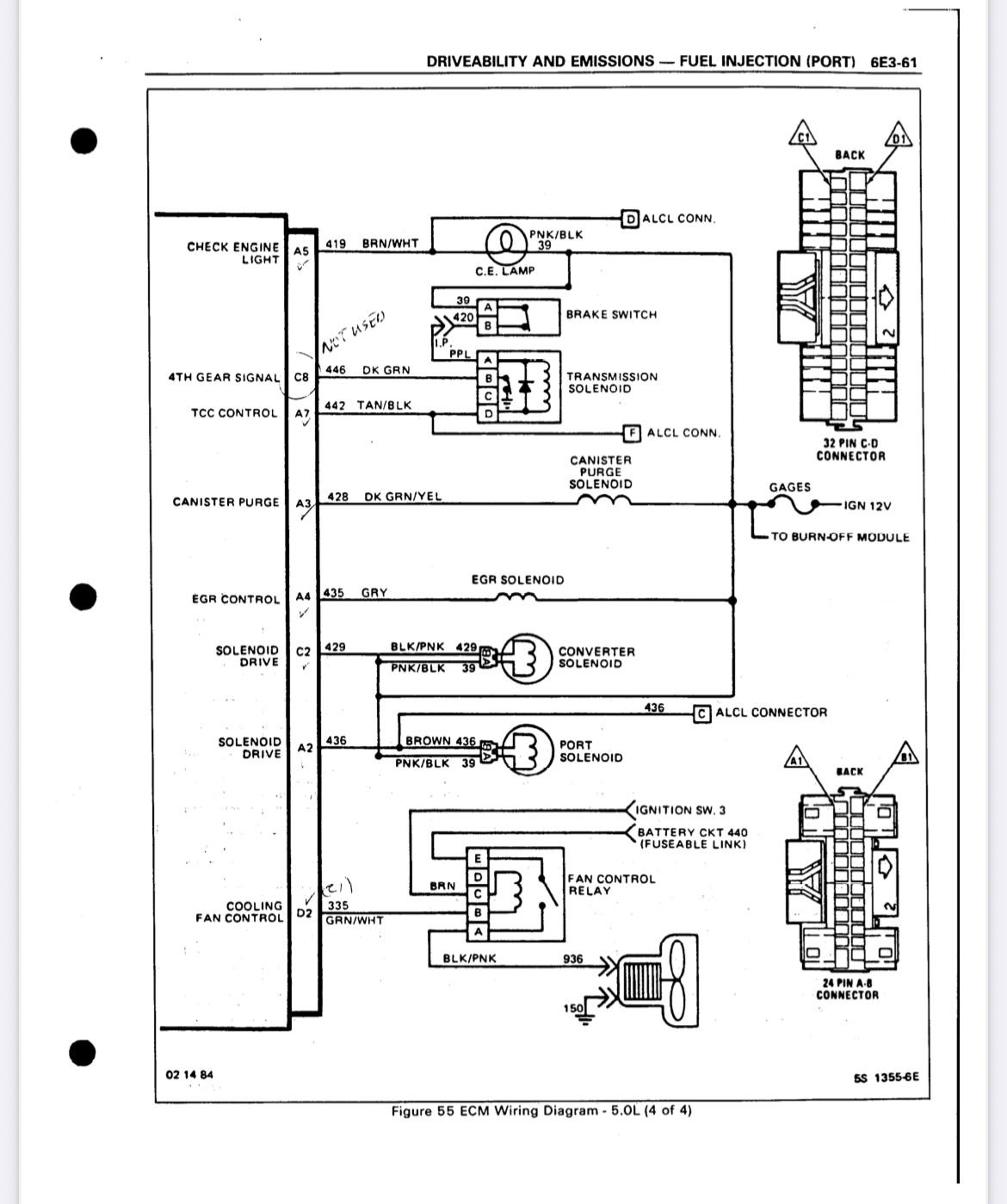
On your 85 tpi, Key on jumper the aldl a to b the green/white wire should activate the relay. Fan kicks off at 35mph unless commanded on. I didn’t see if your air dam is still intact ?
Joined: Dec 2004
Posts: 16,892
Likes: 1,013
From: Mile High Country !!!
Car: 1967 Camaro, 91 z28
Engine: Lb9
Transmission: M20
Axle/Gears: J65 pbr on stock posi 10bolt
Re: 1985 Z28 305 TPI Fan wont start.
As you can see the ecm grounds the green/white. It uses the cts in the front of the intake to read coolant temp. At 106.3 c the fan gets enabled through the ecm that’s a stock setting in the prom .
Re: 1985 Z28 305 TPI Fan wont start.
@Tuned Performance Yes the air dam is still there. I was about to get rid of it until i read what its there for. Thanks for the help and Diagram.
@sofakingdom Thanks for the detailed description. Finding those books in Europe for a reasonable price will be a challenge. Maybe i find them in digital form.
I think im a little closer to a solution.
Someone (probably the pre owner of the car) disassembled the (ABCDE) plug that connects to the relay and put in the wires wrong.
The brown wire was in the D Position (where the Relay has no terminal). I undid this and when i ground the green wire the fan does its fan thing.
Now i have to do a little driving around town to check if the switch works.
@sofakingdom Thanks for the detailed description. Finding those books in Europe for a reasonable price will be a challenge. Maybe i find them in digital form.
I think im a little closer to a solution.
Someone (probably the pre owner of the car) disassembled the (ABCDE) plug that connects to the relay and put in the wires wrong.
The brown wire was in the D Position (where the Relay has no terminal). I undid this and when i ground the green wire the fan does its fan thing.
Now i have to do a little driving around town to check if the switch works.
Thread
Thread Starter
Forum
Replies
Last Post








