Cooling Discuss all of the aspects of cooling that you can think of! Radiators, transmissions, electric fans, etc.

3.1l v6 cooling fan won't engage

Thread Tools
 
Search this Thread
 
Old Oct 19, 2025 | 02:16 PM
  #1  
Accursed's Avatar
Thread Starter
Junior Member
 
Joined: Jun 2025
Posts: 4
Likes: 0
Car: 1991 Firebird Base
Engine: 2.8L V6
3.1l v6 cooling fan won't engage

Recently my radiator fan has stopped spinning. I have a single fan setup. I had taken my car out on about an hour drive on some backroads visiting some family, and had no temp issues (It was raining a little bit but nothing crazy). Upon stopping in my apartment parking lot I was idling for about 5 minutes waiting for my friend to come outside to go to the store when I noticed my engine temps were rising relatively fast, so I popped the hood and noticed my fan wasn't spinning, and I shut my car off before it got past 230ish or so to make sure I didn't have any problems. I'm unsure if the fan only stopped when I started to idle, or if it went out while driving and just going 60mph was enough to cool through the radiator.

My first thought was that the electric motor was shot, so I pulled the fan out and tested it by hooking power directly to it, and the fan works when given power.

How do I go about troubleshooting this? My first thought is a relay issue, or possible a coolant temperature sensor? I was also thinking maybe a ground is loose/rusty somewhere but I honestly have no idea where to look. Tried reading my hanes bible but there was a single section on the radiator fan, and I didn't find anything about the relays. Tried to do a quick google search but only found stuff about the v8.

If I'm correct, I have three relays on the drivers side of the car.
Relay 1 has a pink, solid green, green white, and a light green wire
Relay 2 has an orange, red, green, grey, and a black wire
Relay 3 has a thick red, thick black, a green, and a brown wire
Which one of these deals with the fan?

I have zero understanding of electrical systems, and I have half the mind to just bypass everything by adding a manual switch and just turning it on whenever my temps get to like 200 degrees or so. If you guys have any questions let me know and I'll try t oanswer them all asap.

Reply
Old Oct 19, 2025 | 02:19 PM
  #2  
Tuned Performance's Avatar
Sponsor
20 Year Member
Community Builder
Community Influencer
Community Favorite
iTrader: (94)
 
Joined: Dec 2004
Posts: 16,694
Likes: 979
From: Mile High Country !!!
Car: 1967 Camaro, 91 z28
Engine: Lb9
Transmission: M20
Axle/Gears: J65 pbr on stock posi 10bolt
Re: 3.1l v6 cooling fan won't engage

Does the fan come on koeo with the aldl a to b jumped ? Positive the gauge reads correctly?
Reply
Old Oct 19, 2025 | 03:27 PM
  #3  
Accursed's Avatar
Thread Starter
Junior Member
 
Joined: Jun 2025
Posts: 4
Likes: 0
Car: 1991 Firebird Base
Engine: 2.8L V6
Re: 3.1l v6 cooling fan won't engage

Just tested it, fan does not come on when I tested the aldl jump. I've had no problems with the gauges before, I'm willing to say they're working as they should
Reply
Old Oct 19, 2025 | 03:36 PM
  #4  
Tuned Performance's Avatar
Sponsor
20 Year Member
Community Builder
Community Influencer
Community Favorite
iTrader: (94)
 
Joined: Dec 2004
Posts: 16,694
Likes: 979
From: Mile High Country !!!
Car: 1967 Camaro, 91 z28
Engine: Lb9
Transmission: M20
Axle/Gears: J65 pbr on stock posi 10bolt
Re: 3.1l v6 cooling fan won't engage

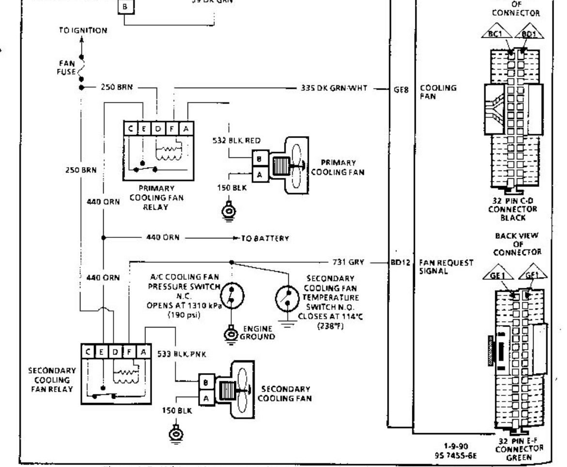
Here’s a schematic I think it’s the same for 3.1 and tpi. Can jumper the aldl then test the green/white relay wire
Reply
Old Oct 19, 2025 | 03:42 PM
  #5  
Accursed's Avatar
Thread Starter
Junior Member
 
Joined: Jun 2025
Posts: 4
Likes: 0
Car: 1991 Firebird Base
Engine: 2.8L V6
Re: 3.1l v6 cooling fan won't engage

I'll have to test that tomorrow afternoon, I've got some life stuff that I now have to go deal with haha. Thank you for the schematic, I'll see what happens tomorrow
Reply
Old Nov 4, 2025 | 12:23 PM
  #6  
1989karr's Avatar
Supreme Member
20 Year Member
Liked
Loved
Community Favorite
 
Joined: Feb 2005
Posts: 2,508
Likes: 201
From: Hawaii
Car: 89' Firebird / 87' Formula
Engine: 3.4 / 5.0
Transmission: 700-R4
Axle/Gears: 3.42 / 3.42
Re: 3.1l v6 cooling fan won't engage

Does it come on when the ac is on or when the ac pressure sensor is unplugged?

3.1 were ecm controlled as i recall. ..but if it doesn't come on in those situations id also look at the fan relay


Reply
Old Nov 4, 2025 | 03:15 PM
  #7  
Toon86's Avatar
Junior Member
Liked
Loved
Community Favorite
 
Joined: Jul 2025
Posts: 89
Likes: 23
From: Ontario
Car: 1986 Base Firebird
Engine: 2.8L MPI
Transmission: 4 Speed
Axle/Gears: 3.42:1
Re: 3.1l v6 cooling fan won't engage

If your radiator has only one cooling fan similar to my 1986 2.8L ,your schematic may look like this.


The fan pressure switch is only present if you have an air conditioned car.
Reply
Related Topics
Thread
Thread Starter
Forum
Replies
Last Post
Nick White
Cooling
3
Nov 16, 2012 04:35 PM
ZRHeath
Cooling
4
Oct 21, 2009 04:33 AM
70gmc
Cooling
14
Mar 1, 2007 11:53 AM
Abanda
Cooling
2
Jun 5, 2006 01:18 AM
92CamaroLS1
Cooling
4
Mar 26, 2006 12:42 PM




All times are GMT -5. The time now is 11:26 PM.