Can't Seem to Read ECM Live Data
Thread Starter
Member

Joined: Aug 2011
Posts: 280
Likes: 5
From: Wisconsin
Car: 1985 Camaro Sport Coupe
Engine: Chevy 3.1
Transmission: 700r4
Can't Seem to Read ECM Live Data
I am having some trouble reading the live data of the ecm through an autoprom while trying to diagnose an idling problem. Car was converted to DIS using a 7730 ecm and an $A1 chip (BFAW). I don't know if it is the ECM that is bad or if there is some wiring issues for the serial port. I attached a video of what I am seeing. I have set the Autoprom to pass through mode and 8120 baud. Any help is appreciated.
Thanks,
Drew
Thanks,
Drew
Thread Starter
Member

Joined: Aug 2011
Posts: 280
Likes: 5
From: Wisconsin
Car: 1985 Camaro Sport Coupe
Engine: Chevy 3.1
Transmission: 700r4
Re: Can't Seem to Read ECM Live Data
Still having problems with this. I don't know if anybody has experienced this before?
Thanks,
Drew
Thanks,
Drew
Joined: Mar 2017
Posts: 4,255
Likes: 427
From: Portland, OR
Car: 86 Imponte Ruiner 450GT, 91 Formula
Engine: 350 Vortec, FIRST TPI, 325 RWHP
Transmission: 700R4 3000 stall.
Axle/Gears: 9 Bolt Torsen 3.70
Re: Can't Seem to Read ECM Live Data
Thread Starter
Member

Joined: Aug 2011
Posts: 280
Likes: 5
From: Wisconsin
Car: 1985 Camaro Sport Coupe
Engine: Chevy 3.1
Transmission: 700r4
Re: Can't Seem to Read ECM Live Data
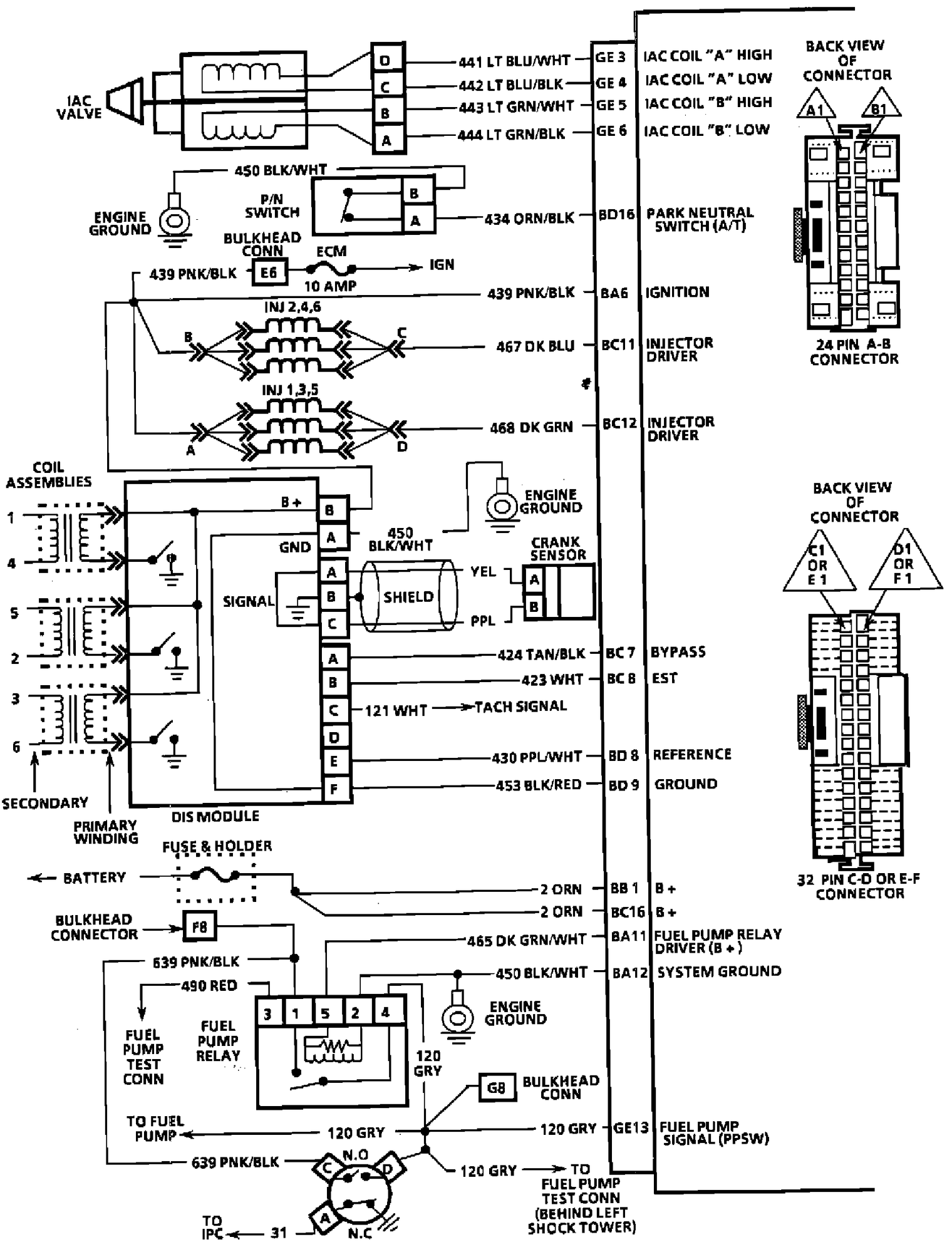
I have attached the .bin I am using as well as the wiring diagram I used to wire it up. If that helps.
Drew
Moderator
iTrader: (1)
Joined: Mar 2002
Posts: 18,432
Likes: 233
From: Chasing Electrons
Car: check
Engine: check
Transmission: check
Re: Can't Seem to Read ECM Live Data
$A1 sends various packets on a regular basis. This makes it difficult to connect to and get the ECM to stream the normal ALDL data. IIRC, need to tell the ECM to shut up, then request the proper data stream.
RBob.
RBob.
Trending Topics
Joined: Mar 2017
Posts: 4,255
Likes: 427
From: Portland, OR
Car: 86 Imponte Ruiner 450GT, 91 Formula
Engine: 350 Vortec, FIRST TPI, 325 RWHP
Transmission: 700R4 3000 stall.
Axle/Gears: 9 Bolt Torsen 3.70
Re: Can't Seem to Read ECM Live Data
Thread Starter
Member

Joined: Aug 2011
Posts: 280
Likes: 5
From: Wisconsin
Car: 1985 Camaro Sport Coupe
Engine: Chevy 3.1
Transmission: 700r4
Re: Can't Seem to Read ECM Live Data
Is there another mask that doesn't do that? I have also tried the $88 mask I believe and it does the same thing. I eventually want to get to code $59 but the car is NA right now and I am not sure if that mask does NA stuff.
Joined: Mar 2017
Posts: 4,255
Likes: 427
From: Portland, OR
Car: 86 Imponte Ruiner 450GT, 91 Formula
Engine: 350 Vortec, FIRST TPI, 325 RWHP
Transmission: 700R4 3000 stall.
Axle/Gears: 9 Bolt Torsen 3.70
Re: Can't Seem to Read ECM Live Data
GD
Moderator
iTrader: (1)
Joined: Mar 2002
Posts: 18,432
Likes: 233
From: Chasing Electrons
Car: check
Engine: check
Transmission: check
Re: Can't Seem to Read ECM Live Data
Why not go with $8D? It is well known and supported.
RBob.
Thread Starter
Member

Joined: Aug 2011
Posts: 280
Likes: 5
From: Wisconsin
Car: 1985 Camaro Sport Coupe
Engine: Chevy 3.1
Transmission: 700r4
Re: Can't Seem to Read ECM Live Data
$8D sounds good. I am assuming I have to wire ECM up differently then? I know that $8D is for distributor engines and this engine is DIS. I'll start looking for some info.
Drew
Drew
Moderator
iTrader: (1)
Joined: Mar 2002
Posts: 18,432
Likes: 233
From: Chasing Electrons
Car: check
Engine: check
Transmission: check
Re: Can't Seem to Read ECM Live Data
There may be some minor changes to the wiring. For the DIS need to change three parameters, initial SA, minimum SA, and maximum SA. I have a post on the V6 board here that explains how to do it as the XDF is likely not setup for the values that need to be entered.
RBob.
RBob.
Thread Starter
Member

Joined: Aug 2011
Posts: 280
Likes: 5
From: Wisconsin
Car: 1985 Camaro Sport Coupe
Engine: Chevy 3.1
Transmission: 700r4
Re: Can't Seem to Read ECM Live Data
So I was doing some searching and I am not sure I want to switch to $8D. The $88 Bin I found allows the car to start up pretty ok and run pretty ok and I am not sure I want to start changing things with wiring. So my main issue is back to reading the data again. Other people really don't seem to have an issue with datalogging $88 mask. I have attached the bin, XDF, and ADX that I found. I am using an APU1 set to Emulation mode and data-logging mode per Moates instructions. Using Tunerpro RT V5. I know I am getting something because when the key is turned on I get info but it is nonsense. Looking on other Forums, people state that $A1 and $88 need special software to read? I guess I just need some direction at what I should be looking at.
Sorry for the indecision,
Drew
Sorry for the indecision,
Drew
Joined: Mar 2017
Posts: 4,255
Likes: 427
From: Portland, OR
Car: 86 Imponte Ruiner 450GT, 91 Formula
Engine: 350 Vortec, FIRST TPI, 325 RWHP
Transmission: 700R4 3000 stall.
Axle/Gears: 9 Bolt Torsen 3.70
Re: Can't Seem to Read ECM Live Data
I wasn't able to datalog $88 with my AutoProm either. Fortunately it's not my car and I did solve the problem it was having by replacing the CTS and the car ran well enough for my customer to take it home, park it on his mom's lawn, and then never did get his driver's license - kids these days!
For what it's worth - my thread from 2017:
https://www.thirdgen.org/forums/tpi/...ng-issues.html
Here in 2019 I now have a really fancy-pants Snap-On Zues for my shop and I'm quite sure it will log all those weird cars like $88.... I used it on a 94 Chevy P30 motorhome chassis recently. I was amazed by how well it worked. You might try getting your hands on like an old Snap-On MT2500 or something.
GD
For what it's worth - my thread from 2017:
https://www.thirdgen.org/forums/tpi/...ng-issues.html
Here in 2019 I now have a really fancy-pants Snap-On Zues for my shop and I'm quite sure it will log all those weird cars like $88.... I used it on a 94 Chevy P30 motorhome chassis recently. I was amazed by how well it worked. You might try getting your hands on like an old Snap-On MT2500 or something.
GD
Thread Starter
Member

Joined: Aug 2011
Posts: 280
Likes: 5
From: Wisconsin
Car: 1985 Camaro Sport Coupe
Engine: Chevy 3.1
Transmission: 700r4
Re: Can't Seem to Read ECM Live Data
I might try burning a chip and try to just datalog with the autoprom. I also get ahold of someone at moates to see if they can help.
Drew
Drew
Thread Starter
Member

Joined: Aug 2011
Posts: 280
Likes: 5
From: Wisconsin
Car: 1985 Camaro Sport Coupe
Engine: Chevy 3.1
Transmission: 700r4
Re: Can't Seem to Read ECM Live Data
With the help of Dave from Moates, we were able to get things figured out and start datalogging. Now onto figuring out Tuning.
Drew
Drew
Joined: Mar 2017
Posts: 4,255
Likes: 427
From: Portland, OR
Car: 86 Imponte Ruiner 450GT, 91 Formula
Engine: 350 Vortec, FIRST TPI, 325 RWHP
Transmission: 700R4 3000 stall.
Axle/Gears: 9 Bolt Torsen 3.70
Re: Can't Seem to Read ECM Live Data
You should post the solution to the logging issue because surely someone is going to come across this thread in a search and be disappointed when they come to the end and you proclaim to have solved it but provide no details on how it was done.
GD
GD
Thread Starter
Member

Joined: Aug 2011
Posts: 280
Likes: 5
From: Wisconsin
Car: 1985 Camaro Sport Coupe
Engine: Chevy 3.1
Transmission: 700r4
Re: Can't Seem to Read ECM Live Data
Well, for starters it seemed that I had a bad .ADX file for reading the data stream. I'll attach the one I used here. There were some other things changed as well but since he was going so fast I could not see what he was doing. That might not have even been the problem. So if anyone is using $A1 and is having problems, use this .ADX file. Also the Data Dash does not seem to work but the data list views does work.
Drew
Drew
Thread
Thread Starter
Forum
Replies
Last Post






