Another case of Headlight problem
Thread Starter
Member
Joined: Apr 2004
Posts: 130
Likes: 0
From: Downtown Chicago
Car: 85 TA
Engine: 305 tpi
Transmission: 700
Another case of Headlight problem
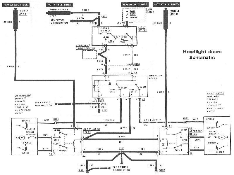
A couple of months ago i was having trouble with my passenger headlight on my 85 TA. The light wouldnt come up and had to turn the **** to get it to lift but when I pushed the switch to turn the lights off it would work just fine and close em.
So I took it to the mechanic and said the brown cable under the motor wasnt having a good connection and hes fixed it.
Now, i have a new problem with the same headlight. I think the cable might be having a poor connection because sometimes it flips just fine and sometimes it doesnt. When in doesn't flip, i pop the hood and turn the **** a little bit and then it lifts by itself.
My car is squealing a lot and i think the serpentine has to be changed. I was thinking that it might not be getting enough electric current from the alternator but the needle shows that the alt is working fine.
What do you guys thing?
So I took it to the mechanic and said the brown cable under the motor wasnt having a good connection and hes fixed it.
Now, i have a new problem with the same headlight. I think the cable might be having a poor connection because sometimes it flips just fine and sometimes it doesnt. When in doesn't flip, i pop the hood and turn the **** a little bit and then it lifts by itself.
My car is squealing a lot and i think the serpentine has to be changed. I was thinking that it might not be getting enough electric current from the alternator but the needle shows that the alt is working fine.
What do you guys thing?
I doubt that the problem is the battery and charging system. You more likely have a problem with the end limit switch in the lamp motor. Since you can start the motor by turning the manual control ****, then it takes over, I'd bet the switch is not closing on the "open" end of motor travel.
Thread Starter
Member
Joined: Apr 2004
Posts: 130
Likes: 0
From: Downtown Chicago
Car: 85 TA
Engine: 305 tpi
Transmission: 700
Originally posted by Vader
I doubt that the problem is the battery and charging system. You more likely have a problem with the end limit switch in the lamp motor. Since you can start the motor by turning the manual control ****, then it takes over, I'd bet the switch is not closing on the "open" end of motor travel.
I doubt that the problem is the battery and charging system. You more likely have a problem with the end limit switch in the lamp motor. Since you can start the motor by turning the manual control ****, then it takes over, I'd bet the switch is not closing on the "open" end of motor travel.
The lights do flip properly if i turn the **** a little bit in either direction before turning the switch on. Sometimes it ends up fliping up while driving on the highway.
Member

Joined: Sep 2005
Posts: 308
Likes: 0
From: lakewood colorado
Car: 84-92 firebirds
Engine: 2.8/3.1
Transmission: auto
I had a similar problem with my '84 - turned out to that the contact brushes on the motor switch had worked loose. They were still making some contact which is why the motor would sometimes work if you thumped it or fiddled with the ****. You may be able to get the switch cover off without removing the motor from the car - its the square cover on the side of the motor with 3 or 4 small bolts holding it on.
Trending Topics
Member

Joined: Sep 2005
Posts: 308
Likes: 0
From: lakewood colorado
Car: 84-92 firebirds
Engine: 2.8/3.1
Transmission: auto
If the brushes are loose, they'll probably fall off completely when you remove the switch. You'll know when you pull the switch out - there should be a black carbon "brush" on each leg of the switch. If either is missing or they look extremely worn, get a replacement at the u-pull-it yard. Should'nt cost more than a couple of bucks.
Thread
Thread Starter
Forum
Replies
Last Post
Ghettobird52
Tech / General Engine
16
Jul 5, 2024 11:18 PM








