Electronics Need help wiring something up? Thinking of adding an electrical component to your car? Need help troubleshooting that wiring glitch?

87 iroc fuelpump wiring

Thread Tools
 
Search this Thread
 
Old Apr 16, 2026 | 11:39 AM
  #1  
Jari79's Avatar
Thread Starter
Junior Member
 
Joined: Apr 2021
Posts: 8
Likes: 1
87 iroc fuelpump wiring

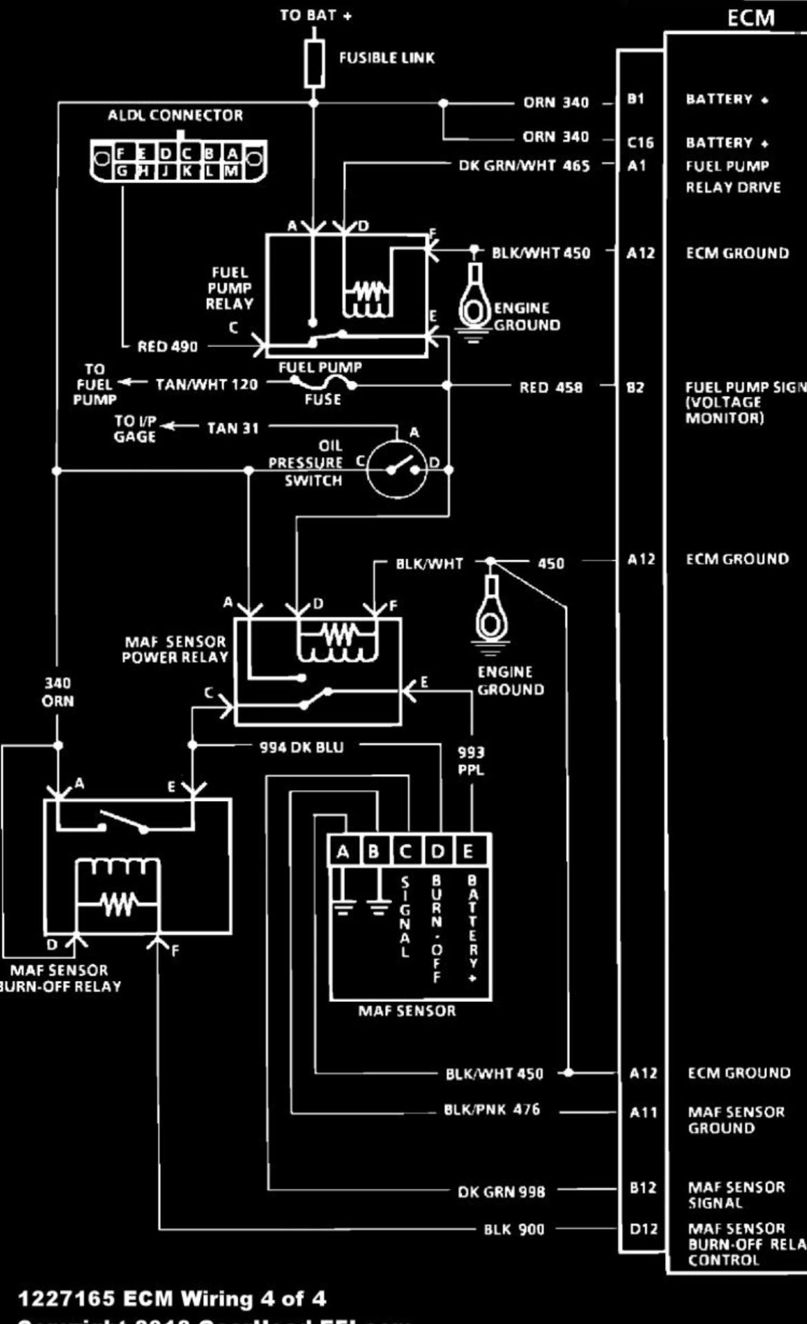
Hi, could somebody tell me is my Haynes wiring diagram correct or not. I have seen different wirings to fuel pump. This shows that oil pressure switch would cut off fuel pump electricity even relay is working.
Another schematics i have seen that relay and switch is connected pareller.
So witch one is correct or is there mnay different versions of wiring?

Reply
Old Apr 16, 2026 | 11:53 AM
  #2  
John in RI's Avatar
Supreme Member
25 Year Member
Community Favorite
iTrader: (170)
 
Joined: Aug 1999
Posts: 5,268
Likes: 466
From: RI
Car: 1984 Camaro Berlinetta
Engine: LT1
Transmission: T56 6-speed
Axle/Gears: 4.11 LS1 Rear End
Re: 87 iroc fuelpump wiring

What year and what engine came in your car originally ??

Reply
Old Apr 16, 2026 | 12:00 PM
  #3  
Jari79's Avatar
Thread Starter
Junior Member
 
Joined: Apr 2021
Posts: 8
Likes: 1
Re: 87 iroc fuelpump wiring

1987 350 tpi
Reply
Old Apr 16, 2026 | 02:08 PM
  #4  
Tuned Performance's Avatar
Sponsor
20 Year Member
Community Builder
Community Influencer
Community Favorite
iTrader: (95)
 
Joined: Dec 2004
Posts: 16,811
Likes: 1,008
From: Mile High Country !!!
Car: 1967 Camaro, 91 z28
Engine: Lb9
Transmission: M20
Axle/Gears: J65 pbr on stock posi 10bolt
Re: 87 iroc fuelpump wiring

https://www.thirdgen.org/forums/elec...-firebrid.html

watch the video on this thread, This schematic is not how it’s wired.



Last edited by Tuned Performance; Apr 16, 2026 at 02:44 PM.
Reply
Old Apr 16, 2026 | 02:49 PM
  #5  
Tuned Performance's Avatar
Sponsor
20 Year Member
Community Builder
Community Influencer
Community Favorite
iTrader: (95)
 
Joined: Dec 2004
Posts: 16,811
Likes: 1,008
From: Mile High Country !!!
Car: 1967 Camaro, 91 z28
Engine: Lb9
Transmission: M20
Axle/Gears: J65 pbr on stock posi 10bolt
Re: 87 iroc fuelpump wiring



Reply
Old Apr 17, 2026 | 03:34 AM
  #6  
Jari79's Avatar
Thread Starter
Junior Member
 
Joined: Apr 2021
Posts: 8
Likes: 1
Re: 87 iroc fuelpump wiring

Clear, thanks. That's what I thought it was. So I can remove this oil switch if i want and it won't affect the operation of the car.
I would like to add an extra sender and keep the original one that goes in the dash.

The newer 3 pin sender has a larger thread, but the Standard Motor Parts PS64 is the same 1/8 npt. Will it work with the original gauge, or are there differences in resistance values?
I have one industrial sensor that gives 0-10v to 0-10 bar, maybe i put it there.
Reply
Old Apr 17, 2026 | 08:08 AM
  #7  
Tuned Performance's Avatar
Sponsor
20 Year Member
Community Builder
Community Influencer
Community Favorite
iTrader: (95)
 
Joined: Dec 2004
Posts: 16,811
Likes: 1,008
From: Mile High Country !!!
Car: 1967 Camaro, 91 z28
Engine: Lb9
Transmission: M20
Axle/Gears: J65 pbr on stock posi 10bolt
Re: 87 iroc fuelpump wiring

I think the center pin will work on the newer style ops for the dash gauge as long as it’s listed for gauge not light.
Reply
Related Topics
Thread
Thread Starter
Forum
Replies
Last Post
Tri458
Electronics
8
Jan 2, 2014 06:11 PM
dark scorpion
Tech / General Engine
3
Nov 17, 2005 10:39 AM
88_Import_Slaye
Electronics
8
Jun 1, 2005 12:57 PM
88_Import_Slaye
Electronics
1
May 28, 2005 06:28 PM
im
Electronics
5
Apr 14, 2003 09:56 PM




All times are GMT -5. The time now is 02:59 PM.