Interior Discussion about interior restoration, repairs, and modifications.

Trying to diagnose rear hatch pull-down issues

Thread Tools
 
Search this Thread
 
Old Dec 9, 2022 | 01:27 AM
  #1  
Gen X T/A's Avatar
Thread Starter
Junior Member
10 Year Member
 
Joined: Jun 2013
Posts: 93
Likes: 2
Car: 1987 Pontiac Firebird Trans Am
Engine: LB9
Transmission: Turbo Hydra-Matic 700R4
Axle/Gears: 2.73 limited slip differential
Trying to diagnose rear hatch pull-down issues

In 2013 I opened the rear hatch at a gas station, the pull-down unit stopped functioning and I was unable to latch the hatch shut as a result. I took it to the near by Chevrolet dealer who fortunately had a tech on staff familiar with the unit from his time at a Cadillac dealer in the '80s. One electrical component on the unit (I think the pull-down relay, but maybe the reversing switch?) developed a broken connection internally. When untouched no power passed through the component preventing the whole unit from functioning, but when you applied some pressure to the side of the component with a pen or finger the internal connection was restored and the whole unit again functioned. Since the broken component was long discontinued by GM, the tech jury-rigged my unit using a wire tie placed around the broken component that was tightened just enough to put the right amount of pressure on its side to keep the broken internal electrical pathway connected so the unit would work. This temporary fix to get me by has lasted nine years now.

Since that long-term temp fix the unit functions, but the system does not entirely work as designed. When you press the hatch release button on the dash or turn the key in the rear to open the hatch, the unit lifts the hatch but the hatch does not rise up. It appears the latch striker continues to rest on the top of the pull-down mechanism when that mechanism reaches it's highest point, but rather than stopping to leave the hatch free to manually lift or because the hatch self lifted, I think it feels the weight of the hatch striker resting on it, and the pressure is enough for the unit to re-grab the striker and pull the hatch back down. So, if you press the hatch release button on the dash, by the time you get out and walk back to the hatch it has already lifted, released the striker, re-grabbed the striker and pulled the hatch back down to the fully closed position. If you use the key to open the hatch you must manually pull the hatch up and away from the pull-down mechanism after the mechanism lifted it, just as soon as it releases the striker. Then the unit will stop fully open, waiting for you to pull the hatch down and apply the gentle pressure to trigger it to grad the striker and pull it back down to fully closed.

My hatch struts are strong and have no trouble keep the hatch fully open even in cold temps. Could they be aftermarket and possibly have the wrong specifications or functional characteristics to work properly in this application? Could the pull-down unit be mounted out of proper alignment? Could it be a weak pull-down motor? Any ideas as to what's causing my hatch release to open and pull the hatch back down it you do not intervene?

Considering all it's issues, what are all the parts I need to fix/rebuild my hatch pull-down unit to make it work correctly? Who sells the best replacement components? Hawks? TDS? Someone else?
Reply
Old Dec 9, 2022 | 08:19 AM
  #2  
91banditt2's Avatar
Supreme Member
20 Year Member
Liked
Loved
Community Favorite
iTrader: (1)
 
Joined: Dec 2000
Posts: 2,341
Likes: 151
From: Cincinnati,Ohio
Car: 1991 BandittII Firebird
Engine: 5.7 HSR
Transmission: 700R4
Axle/Gears: 3.27 9 bolt
Re: Trying to diagnose rear hatch pull-down issues

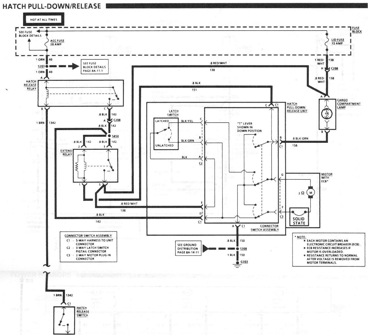
It kinda sounds like there's something funky with the Latch Switch/Striker Sensing Switch as shown in the picture below. This switch is held on with a single screw, I'm wondering if you could loosen that screw and let it rotate down a bit and see what happens, unless somethings broken there shouldn't be a whole lot of movement. There could be an issue with the internal contacts as well, you could check the continuity of the switch wiring with a DMM, at the switches plug apply one lead to the black wire and the other lead apply it to the other wires. In the resting postion of the switch which would be the unlatched postion you should have continuity at the black wire and the black/orange wire, in the latched/ down postion you should have continuity at the black wire and the black/yellow wire. Now it would be interesting to see if you have continuity at the black wire and the black/yellow wire with the switch in the resting/unlatched postion or continuity at the black wire and the black/orange wire while the switch is in the latched/ down postion.

Reply
Old Dec 9, 2022 | 01:50 PM
  #3  
Gen X T/A's Avatar
Thread Starter
Junior Member
10 Year Member
 
Joined: Jun 2013
Posts: 93
Likes: 2
Car: 1987 Pontiac Firebird Trans Am
Engine: LB9
Transmission: Turbo Hydra-Matic 700R4
Axle/Gears: 2.73 limited slip differential
Re: Trying to diagnose rear hatch pull-down issues

Originally Posted by 91banditt2
It kinda sounds like there's something funky with the Latch Switch/Striker Sensing Switch as shown in the picture below. This switch is held on with a single screw, I'm wondering if you could loosen that screw and let it rotate down a bit and see what happens, unless somethings broken there shouldn't be a whole lot of movement. There could be an issue with the internal contacts as well, you could check the continuity of the switch wiring with a DMM, at the switches plug apply one lead to the black wire and the other lead apply it to the other wires. In the resting postion of the switch which would be the unlatched postion you should have continuity at the black wire and the black/orange wire, in the latched/ down postion you should have continuity at the black wire and the black/yellow wire. Now it would be interesting to see if you have continuity at the black wire and the black/yellow wire with the switch in the resting/unlatched postion or continuity at the black wire and the black/orange wire while the switch is in the latched/ down postion.
Cool, I'll check that switch with a meter the next time I'm in there. Is a replacement for that latch switch even available if needed? I have another unit salvaged from an 87 IROC I could try the switch from if it requires replacement.
Reply
Old Dec 9, 2022 | 02:46 PM
  #4  
91banditt2's Avatar
Supreme Member
20 Year Member
Liked
Loved
Community Favorite
iTrader: (1)
 
Joined: Dec 2000
Posts: 2,341
Likes: 151
From: Cincinnati,Ohio
Car: 1991 BandittII Firebird
Engine: 5.7 HSR
Transmission: 700R4
Axle/Gears: 3.27 9 bolt
Re: Trying to diagnose rear hatch pull-down issues

Originally Posted by Gen X T/A
Cool, I'll check that switch with a meter the next time I'm in there. Is a replacement for that latch switch even available if needed? I have another unit salvaged from an 87 IROC I could try the switch from if it requires replacement.
I don't believe there are any replacements for these, Lon at Top Down solutions would be the person to ask, his handle here is Lonsal.
Top Down Solutions (top-downsolutions.com)
Reply
Old Feb 22, 2023 | 01:12 PM
  #5  
91banditt2's Avatar
Supreme Member
20 Year Member
Liked
Loved
Community Favorite
iTrader: (1)
 
Joined: Dec 2000
Posts: 2,341
Likes: 151
From: Cincinnati,Ohio
Car: 1991 BandittII Firebird
Engine: 5.7 HSR
Transmission: 700R4
Axle/Gears: 3.27 9 bolt
Re: Trying to diagnose rear hatch pull-down issues

Any new news/resolution to this?
Reply
Old Feb 23, 2023 | 11:20 AM
  #6  
Gen X T/A's Avatar
Thread Starter
Junior Member
10 Year Member
 
Joined: Jun 2013
Posts: 93
Likes: 2
Car: 1987 Pontiac Firebird Trans Am
Engine: LB9
Transmission: Turbo Hydra-Matic 700R4
Axle/Gears: 2.73 limited slip differential
Re: Trying to diagnose rear hatch pull-down issues

Originally Posted by 91banditt2
Any new news/resolution to this?
Not yet. Unfortunately I've had to put all my non essential projects on indefinite hold due to a series of ongoing workload gaps and short-term layoffs. At the point I address this issue in the future, and hopefully solve it, I'll follow up on this thread and document the process and results. It might be a bit, but I've noted to follow up this thread on my T/A project list. TY for asking.
Reply
Related Topics
Thread
Thread Starter
Forum
Replies
Last Post
StealthElephant
Body
6
Feb 24, 2010 10:20 PM
Mailbox Hunter
Electronics
6
Apr 3, 2009 02:20 AM
BabyBlueCamaro
Interior
16
Sep 27, 2007 04:03 PM
streetrunner
Body
8
Feb 15, 2003 09:27 PM




All times are GMT -5. The time now is 11:21 AM.