Body General body information and techniques for restoration, repairs, and modifications.

wiring diagram for the digital dash....88 gta

Thread Tools
 
Search this Thread
 
Old Apr 4, 2006 | 07:20 PM
  #1  
coscob's Avatar
Thread Starter
Junior Member
 
Joined: Mar 2006
Posts: 40
Likes: 0
wiring diagram for the digital dash....88 gta

if any one can send me one........be a BIG help..........
Reply
Old Apr 8, 2006 | 03:20 PM
  #2  
DC87GTA's Avatar
Member
iTrader: (1)
 
Joined: Dec 2002
Posts: 109
Likes: 1
From: Medina, OH
Car: 1987 Pontiac GTA
Engine: ZZ383 HSR
Transmission: T-56 6-Speed Manual
Axle/Gears: Ford 9", 3.89 TrueTrac Posi
PM me your email and I can send you the one out of the 87 firebird service manual. Wire colors may be different but the diragram will be the same...
Reply
Old Aug 17, 2009 | 11:13 AM
  #3  
jacobs.josh1's Avatar
Junior Member
 
Joined: Aug 2009
Posts: 1
Likes: 0
Re: wiring diagram for the digital dash....88 gta

Originally Posted by coscob
if any one can send me one........be a BIG help..........
I have an 88 gta with the digital dash as well and I need a wiring diagram or pinout for the connector on the back of the instrument cluster. I need to trace some wires... If someone could email me one or tell me where to get one I'd appriciate it. jacobs.josh1@gmail.com Thanks
Reply
Old Aug 18, 2009 | 08:51 AM
  #4  
WSX123's Avatar
Member
iTrader: (1)
 
Joined: Aug 2008
Posts: 152
Likes: 0
From: Bridgeville, PA
Car: 1988 Trans Am GTA
Engine: 350
Re: wiring diagram for the digital dash....88 gta

i also could use it i also have an 88 gta, and have some issues with the digital instruments knightp25@yahoo.com thanks
Reply
Old Nov 7, 2009 | 05:25 AM
  #5  
ken0hki's Avatar
Junior Member
 
Joined: Dec 2007
Posts: 68
Likes: 3
From: Okinawa Japan
Car: 91 TA GTA, 88 Camaro Covnvertible
Engine: TA 350 Supercharged, Camaro 350
Transmission: TA 700R-4, Camaro T5
Axle/Gears: 3.23 Posi in both cars
Re: wiring diagram for the digital dash....88 gta

i need one as well. can someone send me a diagram? ken_oki@hotmail.com
Reply
Old Nov 11, 2009 | 07:54 PM
  #6  
TIMMYS89GTA's Avatar
Supreme Member
iTrader: (28)
 
Joined: Jul 2006
Posts: 1,564
Likes: 2
From: ocklawaha FL.
Car: 81z-28,89gta,91z-28 03 1500
Engine: 355,L98vette tpi,327
Transmission: TH350/700R4/700r4/4l80E
Axle/Gears: 3;73/3;27/2;73/3;73
Re: wiring diagram for the digital dash....88 gta

heres my input on that digi-dash wiring diagram.Tear that crap out and throw it in the trash!
Name:  justneedsadashnobigdeal.jpg
Views: 6010
Size:  88.8 KB
This is a pic of my finished product.
Name:  000_0010.jpg
Views: 4281
Size:  57.5 KB
Reply
Old Nov 11, 2009 | 09:22 PM
  #7  
Steveh4263's Avatar
Member
15 Year Member
iTrader: (1)
 
Joined: Jun 2008
Posts: 160
Likes: 0
From: Waterloo, Iowa
Car: 1987 Pontiac Trans AM GTA
Engine: 5.7 LTR
Transmission: Automatic
Re: wiring diagram for the digital dash....88 gta

I was thinking about converting my digital dash over to analog. It would be nice to just be able to fix the digital dash. I don't get the engine temp on my digital gauge.
Reply
Old Nov 11, 2009 | 09:49 PM
  #8  
y84pauloflondon's Avatar
Senior Member
 
Joined: May 2008
Posts: 833
Likes: 0
From: London, Ont, Canada
Car: 87 T-Top GTA
Engine: 350 TPI
Transmission: 700R4
Axle/Gears: 3.27
Re: wiring diagram for the digital dash....88 gta

have you checked all the appropriate sensors on the block between plugs 1 and 3 on driver's side?
Reply
Old Nov 19, 2009 | 08:33 AM
  #9  
shone190's Avatar
Member
10 Year Member
 
Joined: Aug 2009
Posts: 197
Likes: 4
From: Serbia - BELGRADE
Re: wiring diagram for the digital dash....88 gta

Could anybody send me a diagram, I have problems with digital dash, but don't have diagram? shone190@sbb.rs

Thank you in advance!
Reply
Old Jan 7, 2010 | 10:48 AM
  #10  
I-EET-RICE's Avatar
Junior Member
 
Joined: Jan 2009
Posts: 3
Likes: 0
From: Oregon
Car: 1987 Trans AM
Engine: 350
Transmission: 700-R4
Axle/Gears: 3.23
Re: wiring diagram for the digital dash....88 gta

Dude I too need some kind of diagram for this thing too if you got it. Digital dash's speedometer jumps around, verry erratic. Please help!! Thanks.
Reply
Old Jan 7, 2010 | 11:18 AM
  #11  
weaz4200's Avatar
Member
iTrader: (2)
 
Joined: Jul 2008
Posts: 475
Likes: 0
From: near chicago illinois
Car: have a 92 camaro rs...in pieces
Engine: none now...probably 383 stroker
Transmission: none yet
Axle/Gears: none
Re: wiring diagram for the digital dash....88 gta

Here are a few diagrams for an 1988 Pontiac Firebird V8-305 5.0L VIN E TBI ... Hope they help....

41905739.gif?t=1262884570

41908541.gif?t=1262884570

41908542.gif?t=1262884571

41908543.gif?t=1262884573
Reply
Old Jan 8, 2010 | 12:11 AM
  #12  
shone190's Avatar
Member
10 Year Member
 
Joined: Aug 2009
Posts: 197
Likes: 4
From: Serbia - BELGRADE
Re: wiring diagram for the digital dash....88 gta

Thank you very much for diagrams
Reply
Old Jan 12, 2010 | 01:40 AM
  #13  
I-EET-RICE's Avatar
Junior Member
 
Joined: Jan 2009
Posts: 3
Likes: 0
From: Oregon
Car: 1987 Trans AM
Engine: 350
Transmission: 700-R4
Axle/Gears: 3.23
Re: wiring diagram for the digital dash....88 gta

You are the man!! I didnt think anyone would have them. This will be a big help.
Reply
Old Jan 12, 2010 | 10:44 AM
  #14  
weaz4200's Avatar
Member
iTrader: (2)
 
Joined: Jul 2008
Posts: 475
Likes: 0
From: near chicago illinois
Car: have a 92 camaro rs...in pieces
Engine: none now...probably 383 stroker
Transmission: none yet
Axle/Gears: none
Re: wiring diagram for the digital dash....88 gta

I have access to AllData since im in school, so whatever they have on the site i can get.
Reply
Old Jan 12, 2010 | 11:13 AM
  #15  
Stangski09's Avatar
Senior Member
iTrader: (10)
 
Joined: Jan 2009
Posts: 718
Likes: 1
From: Edmonton, Alberta.
Car: 1988 Pontiac Trans Am GTA.
Engine: 385 stroker sbc
Transmission: TKO600
Axle/Gears: Moser 9" 3.70 Wavetrac
Re: wiring diagram for the digital dash....88 gta

same. I know the canada sales rep. So I can get any diagrams for any car. If they have it on the site.
Reply
Old May 25, 2010 | 03:03 PM
  #16  
Artic-Trans am's Avatar
Member
 
Joined: Dec 2006
Posts: 102
Likes: 0
From: Norway
Car: 87 TA
Engine: 350 modifyed Stelth Ram
Transmission: 350 rew lock up
Axle/Gears: 9"
Re: wiring diagram for the digital dash....88 gta

oki, the diagrams yoiu have is good..
but I don't get the pinout to compare with my board!
some off the conections on your diagram have letter's, but my instrument have numbers on the big conector. the smal one have no markings.

So, can anyone tell what signal going in to this "digital" boad?
Attached Thumbnails wiring diagram for the digital dash....88 gta-250520101014.jpg  

Last edited by Artic-Trans am; May 25, 2010 at 03:07 PM.
Reply
Old May 25, 2010 | 03:12 PM
  #17  
87WS6's Avatar
Supreme Member
iTrader: (1)
 
Joined: Sep 2002
Posts: 2,565
Likes: 10
From: Texas
Car: 1992 Formula Firebird
Engine: 305CID (LB9)
Transmission: World Class T5
Axle/Gears: 10-bolt, 4.10 gears
Re: wiring diagram for the digital dash....88 gta

Originally Posted by TIMMYS89GTA
heres my input on that digi-dash wiring diagram.Tear that crap out and throw it in the trash!

This is a pic of my finished product.
Yeah I've heard of people doing the same thing. Though I noticed you have a Firebird dash shell. As I understand it, Firebirds and Formulas have dashes with the passenger side color matched to the interior. Trans Am and GTA cars have all black dash frame/shells. Did you just grab the part that was available or was this a decision on your part? Looks good either way. I hate resurrecting old threads (actually that's not true, I don't, so long as the conversation is interesting) but I'm just curious.

Originally Posted by Artic-Trans am
oki, the diagrams yoiu have is good..
but I don't get the pinout to compare with my board!
some off the conections on your diagram have letter's, but my instrument have numbers on the big conector. the smal one have no markings.

So, can anyone tell what signal going in to this "digital" boad?
From what I could tell those diagrams were labeled as being for VIN "E" cars or TBI cars. I don't see how that helps given the fact that any car with a Digital Dash would be a VIN "F" or VIN "8" car with a TPI engine.
Reply
Old May 25, 2010 | 06:12 PM
  #18  
JT's Avatar
JT
Community Administrator
20 Year Member
iTrader: (1)
 
Joined: Jul 2001
Posts: 8,474
Likes: 291
Re: wiring diagram for the digital dash....88 gta

Actually, the digital cluster was an option on the Trans AM with non-TPI (LG4,L03) as well as the TPI. They have part numbers in the Parts & Illustration manual. There's even a choke light for 1987 and older digital clusters. In 1988, the last year the digital cluster was an option, that light was replaced with the Security light on the Trans AM and GTA.

Originally Posted by 87WS6
From what I could tell those diagrams were labeled as being for VIN "E" cars or TBI cars. I don't see how that helps given the fact that any car with a Digital Dash would be a VIN "F" or VIN "8" car with a TPI engine.
Reply
Old May 25, 2010 | 07:12 PM
  #19  
ken0hki's Avatar
Junior Member
 
Joined: Dec 2007
Posts: 68
Likes: 3
From: Okinawa Japan
Car: 91 TA GTA, 88 Camaro Covnvertible
Engine: TA 350 Supercharged, Camaro 350
Transmission: TA 700R-4, Camaro T5
Axle/Gears: 3.23 Posi in both cars
Re: wiring diagram for the digital dash....88 gta

These are the diagrams that I could find.







Reply
Old May 26, 2010 | 02:18 AM
  #20  
Artic-Trans am's Avatar
Member
 
Joined: Dec 2006
Posts: 102
Likes: 0
From: Norway
Car: 87 TA
Engine: 350 modifyed Stelth Ram
Transmission: 350 rew lock up
Axle/Gears: 9"
Re: wiring diagram for the digital dash....88 gta

I have now three complete instrument's for my car. and one is actualy with the choke light there is also some other differense on this panel. But don't want to go deaper into that now.
the issue now is the power conection to my 1987 digital non-TPI instrument...

I am going to conect the power to it. in my electric lab and fix the "fade out after 5 sec" on the odometer part. It looks like this display-circuit have some power issue. maybe a transistor....
Reply
Old May 26, 2010 | 02:36 AM
  #21  
JT's Avatar
JT
Community Administrator
20 Year Member
iTrader: (1)
 
Joined: Jul 2001
Posts: 8,474
Likes: 291
Re: wiring diagram for the digital dash....88 gta

I have found the tachometer is different with a 1985/1986 and 1987/1988.

The 1985/1986 tachometer:

(I edited the picture by drawing a red line to help show the faceplate - since the backlights weren't working when I took the picture)

The 1987/1988 tachometer:


What "face out after 5 sec" issue do you have? I think the more common issue, atleast the one's I've seen, is the odometer will scramble the display at times.

Originally Posted by Artic-Trans am
I have now three complete instrument's for my car. and one is actualy with the choke light there is also some other differense on this panel. But don't want to go deaper into that now.
the issue now is the power conection to my 1987 digital non-TPI instrument...

I am going to conect the power to it. in my electric lab and fix the "fade out after 5 sec" on the odometer part. It looks like this display-circuit have some power issue. maybe a transistor....
Reply
Old May 26, 2010 | 08:36 AM
  #22  
87WS6's Avatar
Supreme Member
iTrader: (1)
 
Joined: Sep 2002
Posts: 2,565
Likes: 10
From: Texas
Car: 1992 Formula Firebird
Engine: 305CID (LB9)
Transmission: World Class T5
Axle/Gears: 10-bolt, 4.10 gears
Re: wiring diagram for the digital dash....88 gta

Originally Posted by JT
Actually, the digital cluster was an option on the Trans AM with non-TPI (LG4,L03) as well as the TPI. They have part numbers in the Parts & Illustration manual. There's even a choke light for 1987 and older digital clusters. In 1988, the last year the digital cluster was an option, that light was replaced with the Security light on the Trans AM and GTA.
Has anyone actually seen a car with a digital dash and the LG4 or LO3 engines. I never have. Doesn't mean they don't exist, but I've never heard fo that until now.
Reply
Old May 26, 2010 | 09:18 AM
  #23  
Artic-Trans am's Avatar
Member
 
Joined: Dec 2006
Posts: 102
Likes: 0
From: Norway
Car: 87 TA
Engine: 350 modifyed Stelth Ram
Transmission: 350 rew lock up
Axle/Gears: 9"
Re: wiring diagram for the digital dash....88 gta

mine is that combo!
I was also suprised when I did see the electric controlled carb undre the hood, when I did by the car. but that was all original then! Now the holley stelth ram and the 10.5 to 1 comp engine have replaced that engine! the carb i all long gone...
Reply
Old May 27, 2010 | 07:37 AM
  #24  
Artic-Trans am's Avatar
Member
 
Joined: Dec 2006
Posts: 102
Likes: 0
From: Norway
Car: 87 TA
Engine: 350 modifyed Stelth Ram
Transmission: 350 rew lock up
Axle/Gears: 9"
Re: wiring diagram for the digital dash....88 gta

Originally Posted by JT
What "face out after 5 sec" issue do you have? I think the more common issue, atleast the one's I've seen, is the odometer will scramble the display at times.

update!

I have now made a video about the display that "fade out" problem.
in this video I have mounted the display with 12v source on my lab. I have now the same problem on the lab as in my car. But it is isolated to the circuit on the board.
As you can see this is the odo-meter and it is readable only some sec before it "fade out" (go dark) and don't come back before I leave the car without starting some day's. then it come back agin, this short time.

video:
http://s619.photobucket.com/albums/t...7052010031.flv


anybody fixed this problem?

Last edited by Artic-Trans am; May 27, 2010 at 09:01 AM.
Reply
Old Jul 7, 2010 | 03:49 PM
  #25  
OUTATIME GTA's Avatar
Moderator
25 Year Member
iTrader: (2)
 
Joined: May 2001
Posts: 5,244
Likes: 14
From: Sac, CA
Car: '89 GTA
Axle/Gears: 3.27/9-bolt
Re: wiring diagram for the digital dash....88 gta

Some interesting updates on this thread. I didn't even know 85/86 has the similar digi-dash?!

Since the OP got the diagrams needed, please excuse my thread hijack as well that kinda crosses over Electronics/LSX swap.

I've got a complete digital dash assembly/harness from an '87 GTA that's been sitting in my garage for years.

I had been hoping to swap this in my project '88 2.8/V6 with analog setup.

To make things more complicated, I'm going to swap an LS1/4L60e in place of the V6 drivetrain.

From what I've read there are complications utilizing the factory 3rd gen gauges when doing the LS1 swap, mainly due to fuel gauge if you use a 4th tank, but I'm not sure what else would not work that can't be resolved with the aftermarket tach/speedometer interfaces out there for LS1 conversions.

I'd really like to try to add this awesome 80's digital tach design, but not if it's going to incredibly interfere, or get costly with the LS1 swap.

Any experiences with this at least going into a V6? Maybe the LS1 swap portion better suited for the LSX forums. Thanks!
Reply
Old Jul 10, 2010 | 05:09 PM
  #26  
DIGGLER's Avatar
Supreme Member
iTrader: (1)
 
Joined: Jun 2003
Posts: 3,059
Likes: 75
From: SC
Re: wiring diagram for the digital dash....88 gta

you guys let me know if you want to get rid of your digital dash/wiring harness.... i am looking for that setup.
i may consider working a trade... '01 t/a dash with autometer gauges.
Reply
Old Jan 6, 2011 | 10:55 AM
  #27  
thunder69n's Avatar
Member
 
Joined: Aug 2010
Posts: 185
Likes: 0
Car: 87 Firebird Auto V6 2.8l
Re: wiring diagram for the digital dash....88 gta

Never had a digital dash in my firebirds/cameros. Looks awsome!

searching for the analog wiring diagram for the 87 firebird Tbi v6 automatic VIN S. Or for the Analog speedometer wiring Thunder69n@yahoo.com
(originally typoed and put 88)

My Analog speedometer is bouncing around. thinking in the wiring, as is not mechanical, VSS is good, cluster is good. getting power at buffer box, unlplug buffer box and speedo still bouncy.

Last edited by thunder69n; Jan 6, 2011 at 11:43 AM.
Reply
Old Jan 6, 2011 | 11:37 AM
  #28  
shone190's Avatar
Member
10 Year Member
 
Joined: Aug 2009
Posts: 197
Likes: 4
From: Serbia - BELGRADE
Re: wiring diagram for the digital dash....88 gta

Here it is
Attached Thumbnails wiring diagram for the digital dash....88 gta-1.jpg   wiring diagram for the digital dash....88 gta-2.jpg   wiring diagram for the digital dash....88 gta-3.jpg  
Reply
Old Jan 6, 2011 | 11:38 AM
  #29  
shone190's Avatar
Member
10 Year Member
 
Joined: Aug 2009
Posts: 197
Likes: 4
From: Serbia - BELGRADE
Re: wiring diagram for the digital dash....88 gta

more...
Attached Thumbnails wiring diagram for the digital dash....88 gta-4.jpg   wiring diagram for the digital dash....88 gta-5.jpg  
Reply
Old Jan 7, 2011 | 12:17 AM
  #30  
ken0hki's Avatar
Junior Member
 
Joined: Dec 2007
Posts: 68
Likes: 3
From: Okinawa Japan
Car: 91 TA GTA, 88 Camaro Covnvertible
Engine: TA 350 Supercharged, Camaro 350
Transmission: TA 700R-4, Camaro T5
Axle/Gears: 3.23 Posi in both cars
Re: wiring diagram for the digital dash....88 gta

Here is the complete PDF file for the 88 digital dash. It should have most of the information everyone needs, including wire colors. It is a 6.5 MB file.

http://american-dreams-racing.com/files/88Dig_dash.pdf
Reply
Old Jan 8, 2011 | 08:47 AM
  #31  
ken0hki's Avatar
Junior Member
 
Joined: Dec 2007
Posts: 68
Likes: 3
From: Okinawa Japan
Car: 91 TA GTA, 88 Camaro Covnvertible
Engine: TA 350 Supercharged, Camaro 350
Transmission: TA 700R-4, Camaro T5
Axle/Gears: 3.23 Posi in both cars
Re: wiring diagram for the digital dash....88 gta

it could be the VSS itself. but i think it's kind of wierd that you was able to unplug the buffer and have the speedo still work. normally the speedo will bounce if the buffer is not working. what about cruise control? it is also fed by the buffer.
Reply
Old Jan 8, 2011 | 03:51 PM
  #32  
thunder69n's Avatar
Member
 
Joined: Aug 2010
Posts: 185
Likes: 0
Car: 87 Firebird Auto V6 2.8l
Re: wiring diagram for the digital dash....88 gta

I know for mine ended up being the speed wire form cluster to buffer, cut open by metal behind dash and was grounding to the metal
Reply
Old Feb 10, 2011 | 05:28 PM
  #33  
eseibel67's Avatar
Supreme Member
15 Year Member
 
Joined: Jul 2009
Posts: 2,328
Likes: 10
From: Kitchener, ON
Car: 1988 GTA
Engine: LB9
Transmission: T5
Axle/Gears: 3.45
Re: wiring diagram for the digital dash....88 gta

Originally Posted by ken0hki
Here is the complete PDF file for the 88 digital dash. It should have most of the information everyone needs, including wire colors. It is a 6.5 MB file.

http://american-dreams-racing.com/files/88Dig_dash.pdf
Thanks ken, nice file.
Reply
Old Aug 8, 2019 | 03:32 PM
  #34  
aseychell's Avatar
Senior Member
5 Year Member
 
Joined: Jun 2016
Posts: 520
Likes: 28
From: Malta
Car: 1988 Trans AM GTA
Engine: 350 TPI
Transmission: 700R4
Axle/Gears: 9-Bolt 3.27
Re: wiring diagram for the digital dash....88 gta

Resurrecting old thread. I have problems with my digital dash. RPMs jump down to 0 as soon as I hit 3000RPM while in N or P. Speedometer suddenly displays 100 and resets continuously. Speed sensor is fine as I can get the proper ready via ALDL port.
Anyone can provide me with this 88_Dig_dash.pdf file please? Link doesnt work anymore.
Reply
Old Sep 1, 2021 | 09:58 AM
  #35  
88GTAMikePantel's Avatar
Junior Member
 
Joined: Apr 2021
Posts: 4
Likes: 0
Re: wiring diagram for the digital dash....88 gta

I am need of the scematics for 88 transam gta 5. lt everything. A so called friend took everything off and now he cant remember any of it So please if anyone has the diagrams for everything to get this car running again. I would greatly appreciate it. Thank You Mike

Reply
Old Sep 1, 2021 | 09:59 AM
  #36  
88GTAMikePantel's Avatar
Junior Member
 
Joined: Apr 2021
Posts: 4
Likes: 0
Re: wiring diagram for the digital dash....88 gta

panteluk@mymts.net
Reply
Old Sep 1, 2021 | 07:53 PM
  #37  
John in RI's Avatar
Supreme Member
25 Year Member
Community Favorite
iTrader: (170)
 
Joined: Aug 1999
Posts: 5,276
Likes: 469
From: RI
Car: 1984 Camaro Berlinetta
Engine: LT1
Transmission: T56 6-speed
Axle/Gears: 4.11 LS1 Rear End
Re: wiring diagram for the digital dash....88 gta

Here is a link to a PDF file that contains the 88 Pontiac Firebird Service Manual. I did not create the PDF,... I found it somewhere on teh web years back ( probably here at TGO ) and downloaded a copy. This link will download the file to your PC from my website.

http://berlinetta.info/1988_Pontiac_...ice_Manual.pdf


The digital dash info starts in section 8A, Page 82 -0.



Reply
Old Sep 2, 2021 | 02:11 PM
  #38  
ksr's Avatar
ksr
Senior Member
5 Year Member
Liked
Loved
Community Favorite
 
Joined: Aug 2018
Posts: 758
Likes: 249
From: Hilton Head Island, SC
Car: 1988 Pontiac Trans Am GTA
Engine: 5.7 liter V-8
Transmission: 4 speed auto
Re: wiring diagram for the digital dash....88 gta

I didn't ask for this manual, but thanks for providing that link, John. Some good information there.
Reply
Old Sep 2, 2021 | 07:11 PM
  #39  
John in RI's Avatar
Supreme Member
25 Year Member
Community Favorite
iTrader: (170)
 
Joined: Aug 1999
Posts: 5,276
Likes: 469
From: RI
Car: 1984 Camaro Berlinetta
Engine: LT1
Transmission: T56 6-speed
Axle/Gears: 4.11 LS1 Rear End
Re: wiring diagram for the digital dash....88 gta


Reply
Old Mar 5, 2022 | 11:17 PM
  #40  
Dual86TA's Avatar
Junior Member
 
Joined: Mar 2021
Posts: 28
Likes: 1
From: 14086
Car: A pair of 86 Trans Am WS6's
Engine: 305/350/383
Transmission: 700r4/Borg Warner t5 /tremec t56
Axle/Gears: 3.73
Re: wiring diagram for the digital dash....88 gta

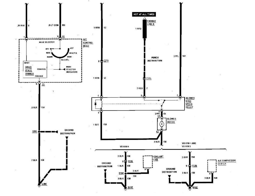
Any chance does anybody have the wiring diagrams for the digital HVAC and climate control?
Reply
Old Mar 6, 2022 | 08:42 AM
  #41  
Bill Hubbs's Avatar
Junior Member
 
Joined: Mar 2021
Posts: 6
Likes: 3
Re: wiring diagram for the digital dash....88 gta

Here are the wiring diagrams for a 1986 Pontiac Firebird electronic HVAC.


Blower Control 1

Blower Control 2

Compressor Control FI

Compressor Control Carb

Air Delivery 1

Air Delivery 2
Reply
Old Mar 6, 2022 | 08:59 AM
  #42  
Bill Hubbs's Avatar
Junior Member
 
Joined: Mar 2021
Posts: 6
Likes: 3
Re: wiring diagram for the digital dash....88 gta

1

Last edited by Bill Hubbs; Dec 9, 2022 at 10:47 PM.
Reply
Old Jul 19, 2022 | 10:12 AM
  #43  
Dual86TA's Avatar
Junior Member
 
Joined: Mar 2021
Posts: 28
Likes: 1
From: 14086
Car: A pair of 86 Trans Am WS6's
Engine: 305/350/383
Transmission: 700r4/Borg Warner t5 /tremec t56
Axle/Gears: 3.73
Re: wiring diagram for the digital dash....88 gta

Originally Posted by John in RI
Here is a link to a PDF file that contains the 88 Pontiac Firebird Service Manual. I did not create the PDF,... I found it somewhere on teh web years back ( probably here at TGO ) and downloaded a copy. This link will download the file to your PC from my website.

http://berlinetta.info/1988_Pontiac_...ice_Manual.pdf


The digital dash info starts in section 8A, Page 82 -0.

I could use me a digital dash wiring harness diagram set as well I tried downloading that file there and it's just bringing up a blank screen
Reply
Old Jul 21, 2022 | 06:37 PM
  #44  
John in RI's Avatar
Supreme Member
25 Year Member
Community Favorite
iTrader: (170)
 
Joined: Aug 1999
Posts: 5,276
Likes: 469
From: RI
Car: 1984 Camaro Berlinetta
Engine: LT1
Transmission: T56 6-speed
Axle/Gears: 4.11 LS1 Rear End
Re: wiring diagram for the digital dash....88 gta

I just clicked the link and the file began to download....... ??

The .PDF file is huge,... it might take awhile for the download to complete before you can view it.



Reply
Related Topics
Thread
Thread Starter
Forum
Replies
Last Post
joef2002
Electronics
2
Apr 12, 2010 12:45 AM
TPI86TA
Electronics
1
Oct 25, 2003 11:28 PM
TPI86TA
Tech / General Engine
1
Oct 25, 2003 08:17 PM




All times are GMT -5. The time now is 07:26 AM.