cant find fan relay
cant find fan relay
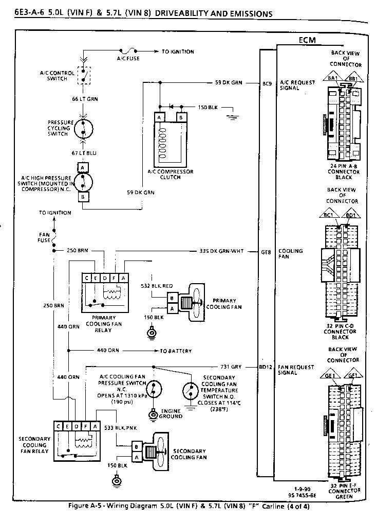
I have a 1991 z28 convertible. The radiator on the drivers side recently stopped working. The passenger side fan is wired to be always on. Youtube videos show the relay switches in the brain box under tha passeger side dashboard. However when i open the silver box there are no relay switches inside. Any ideas? thanks
Joined: Dec 2004
Posts: 16,737
Likes: 994
From: Mile High Country !!!
Car: 1967 Camaro, 91 z28
Engine: Lb9
Transmission: M20
Axle/Gears: J65 pbr on stock posi 10bolt
Re: cant find fan relay
The relays are next to your master cylinder. Engine side of the bulkhead.
Thread
Thread Starter
Forum
Replies
Last Post
Stevolwevol
Electronics
7
Jul 29, 2010 08:20 PM
BlackSunshine84
History / Originality
2
Jan 5, 2006 11:49 AM








