External Hatch Release
Thread Starter
Member

Joined: Feb 2015
Posts: 265
Likes: 12
From: Cambridge City, IN
Car: 1991 RS
Engine: 355
Transmission: TH350
Axle/Gears: 4.11
External Hatch Release
My car will be a drag car only, so I want to bypass the rear hatch key with a button. I have it ran in Parallel with the hatch release button from the inside of the car so both of them work. I tested them out and they both function correctly. However, they only work with the ignition on. I want the one on the outside of the car to be hot all the time. Any help would be appreciated
Re: External Hatch Release
My car will be a drag car only, so I want to bypass the rear hatch key with a button. I have it ran in Parallel with the hatch release button from the inside of the car so both of them work. I tested them out and they both function correctly. However, they only work with the ignition on. I want the one on the outside of the car to be hot all the time. Any help would be appreciated
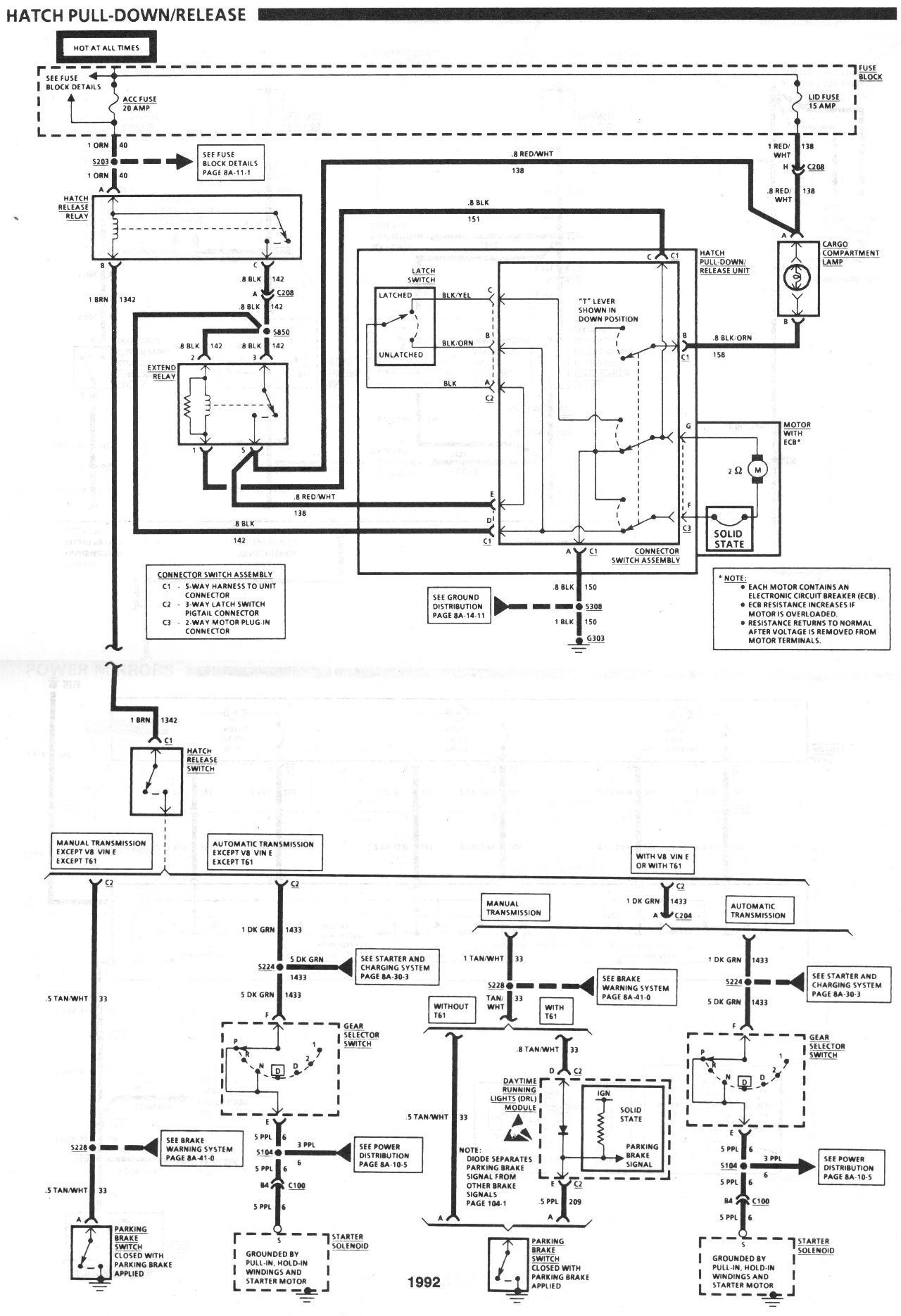
I couldn't find a 1991 specific wiring diagram , but I found this one for 1992 . If they are both wired the same it appears normal function for yours should be that as long as the shifter is in park or neutral (for automatic) or the parking brake engaged (for manual shift) the button should be active irrespective of key position . Since you say yours only works with the key on I'm left to wonder (If yours is the same as 1992) if someone for some reason moved the orange constant power wire feeding the hatch release relay's coil (top left of the drawing) from it's constant source of 12V to a switched source instead , for whatever unknown reason .
Last edited by OrangeBird; Aug 2, 2019 at 11:28 AM.
Thread Starter
Member

Joined: Feb 2015
Posts: 265
Likes: 12
From: Cambridge City, IN
Car: 1991 RS
Engine: 355
Transmission: TH350
Axle/Gears: 4.11
Re: External Hatch Release
Would VATS play any factor in this? When I bought the car and there wasn't a VATS chip in the key, nor was there a fuse in the VATS spot in the fuse block.
Joined: Aug 1999
Posts: 5,261
Likes: 461
From: RI
Car: 1984 Camaro Berlinetta
Engine: LT1
Transmission: T56 6-speed
Axle/Gears: 4.11 LS1 Rear End
Re: External Hatch Release
Here's a schematic that's a bit easier to follow: from the 85 shop manual,....... If you 'tap' into your factory wiring on the ORANGE and the BROWN wires then the exterior button should work just like the factory mounted button.


Thread
Thread Starter
Forum
Replies
Last Post
BlueZee28
Convertibles
13
Dec 2, 2018 12:38 PM
herders
Interior Parts for Sale
7
Aug 5, 2014 04:54 PM








