Driving lights only
Thread Starter
Junior Member
Joined: Jan 2022
Posts: 25
Likes: 3
Car: 1985 IROC Z
Engine: 305 TPI
Transmission: 700r4
Axle/Gears: 3.42
Driving lights only
Is there a way to override the wiring in an 1985 IROC so that you can use the driving lights alone without using the headlights?
Joined: May 2001
Posts: 1,427
Likes: 496
From: Pflugerville, Texas
Car: 92 Heritage Camaro Z28
Engine: 350 TPI
Transmission: auto
Axle/Gears: 3.23 Limited Slip
Re: Driving lights only
Dont put the know all the way out. Did u mean "parking/turn signal lights?:
Supreme Member




Joined: Oct 2000
Posts: 3,163
Likes: 778
From: Park City, UT
Car: '92 Corvette, '89 1/2-a-'Vette
Engine: LT1, L400
Transmission: ZF6, T5
Axle/Gears: 3.45, 3.31
Re: Driving lights only
^He's right. Pull the **** ONE "click" so the parking lights only, are on, then turn on the fog lights.
Thread Starter
Junior Member
Joined: Jan 2022
Posts: 25
Likes: 3
Car: 1985 IROC Z
Engine: 305 TPI
Transmission: 700r4
Axle/Gears: 3.42
Re: Driving lights only
Maybe I'm saying it wrong, I want to use my driving lights only with my parking lights. Factory set up makes me use my headlights to use my driving lights. I went and double checked it today. I feel like there must a wire somewhere I can disconnect or cut that allows driving/parking lights on without headlights on.
Thread Starter
Junior Member
Joined: Jan 2022
Posts: 25
Likes: 3
Car: 1985 IROC Z
Engine: 305 TPI
Transmission: 700r4
Axle/Gears: 3.42
Re: Driving lights only
On my 85 IROC i have to have the headlights on before i can use the driving lights. With just the parking lights on the driving lights will not work
Supreme Member




Joined: Oct 2000
Posts: 3,163
Likes: 778
From: Park City, UT
Car: '92 Corvette, '89 1/2-a-'Vette
Engine: LT1, L400
Transmission: ZF6, T5
Axle/Gears: 3.45, 3.31
Re: Driving lights only
They must have changed it for different years. Mine was an '86 and could run the parks and "fogs"/driving lights.
Hold, please....
Hold, please....
Joined: Oct 2013
Posts: 2,610
Likes: 156
From: Louisville, KY
Car: 1983 Z28
Engine: 385 Fastburn
Transmission: T-5
Axle/Gears: BorgWarner 9-bolt posi, 3.27 gears
Re: Driving lights only
Take out the cross connection with the headlights, then you can turn them on independently.
Trending Topics
Supreme Member




Joined: Oct 2000
Posts: 3,163
Likes: 778
From: Park City, UT
Car: '92 Corvette, '89 1/2-a-'Vette
Engine: LT1, L400
Transmission: ZF6, T5
Axle/Gears: 3.45, 3.31
Re: Driving lights only
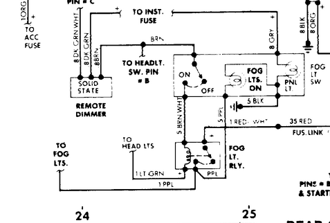
It looks like you'd want to run a wire from your parking light output on the headlight switch, to the coil pin on the fog lamp relay, then by-pass the relay with the brown/white wire to the green wire to the headlights.
Last edited by Tom 400 CFI; Jun 28, 2024 at 01:14 PM.
Thread
Thread Starter
Forum
Replies
Last Post






