Throwing code 34
Joined: Dec 2004
Posts: 16,754
Likes: 996
From: Mile High Country !!!
Car: 1967 Camaro, 91 z28
Engine: Lb9
Transmission: M20
Axle/Gears: J65 pbr on stock posi 10bolt
Re: Throwing code 34
http://www.chevythunder.com/maf_code_34.htm
https://www.thirdgen.org/forums/engi...6-tpi-maf.html
If its not a wiring issue or the maf after doing the flow chart I do have a 1227165 ecm I would sell too help you out.
https://www.thirdgen.org/forums/engi...6-tpi-maf.html
If its not a wiring issue or the maf after doing the flow chart I do have a 1227165 ecm I would sell too help you out.
Re: Throwing code 34
It will help considerably to know what year we are dealing with.
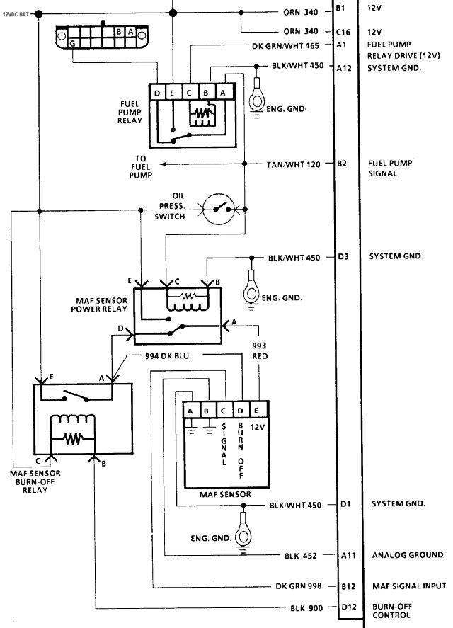
The schematic in the link has a couple of errors. This one is correct:

You can backprobe the electrical connector to read voltage between the B and C terminals (C is positive) at the MAF. Make sure the MAF is connected and start the engine. At normal (full) temperature and normal idle you should expect to read about 700 mV for a typical stock 305, and closer to 800 mV for a stock 350.
Another thing to check is the TPS voltage. The ECM relies upon the TPS and RPM inputs to calculate the correct volume of intake air. If the TPS at closed throttle position is set to too high a voltage, the ECM will expect to see a higher intake air. If the MAF does not report that higher level an error code would be set.
If the MAF voltage output is low, verify correct idle RPM, check the intake ducts (and air box on a Firebird) for leaks, splits, cracks, or poor connections. Search for vacuum leaks, including the PCV and EGR systems. Make sure the oil filler cap is sealed and NOT a vented/breather type cap. Make sure the PCV fresh air supply is connected to the throttle body.
If the MAF voltage is within a reasonable range, verify the TPS voltage and target idle RPM. If the idle stop screw has been tampered with, all bets are off until the minimum air position of the throttle has been reset.
SEARCH this site for all the information you will need to explain any of those procedures.
The schematic in the link has a couple of errors. This one is correct:

You can backprobe the electrical connector to read voltage between the B and C terminals (C is positive) at the MAF. Make sure the MAF is connected and start the engine. At normal (full) temperature and normal idle you should expect to read about 700 mV for a typical stock 305, and closer to 800 mV for a stock 350.
Another thing to check is the TPS voltage. The ECM relies upon the TPS and RPM inputs to calculate the correct volume of intake air. If the TPS at closed throttle position is set to too high a voltage, the ECM will expect to see a higher intake air. If the MAF does not report that higher level an error code would be set.
If the MAF voltage output is low, verify correct idle RPM, check the intake ducts (and air box on a Firebird) for leaks, splits, cracks, or poor connections. Search for vacuum leaks, including the PCV and EGR systems. Make sure the oil filler cap is sealed and NOT a vented/breather type cap. Make sure the PCV fresh air supply is connected to the throttle body.
If the MAF voltage is within a reasonable range, verify the TPS voltage and target idle RPM. If the idle stop screw has been tampered with, all bets are off until the minimum air position of the throttle has been reset.
SEARCH this site for all the information you will need to explain any of those procedures.
Thread
Thread Starter
Forum
Replies
Last Post













