Tech / General Engine Is your car making a strange sound or won't start? Thinking of adding power with a new combination? Need other technical information or engine specific advice? Don't see another board for your problem? Post it here!
Sponsored by:
Sponsored by: CARiD

Fuel Injected 383 SBC Build for Street and Autocross

Thread Tools
 
Search this Thread
 
Old Mar 31, 2025 | 08:10 AM
  #151  
skinny z's Avatar
Supreme Member
20 Year Member
Liked
Loved
Community Favorite
 
Joined: Dec 2005
Posts: 9,918
Likes: 884
From: 53.0907° N, 113.4695° W
Re: Fuel Injected 383 SBC Build for Street and Autocross

Originally Posted by raptere
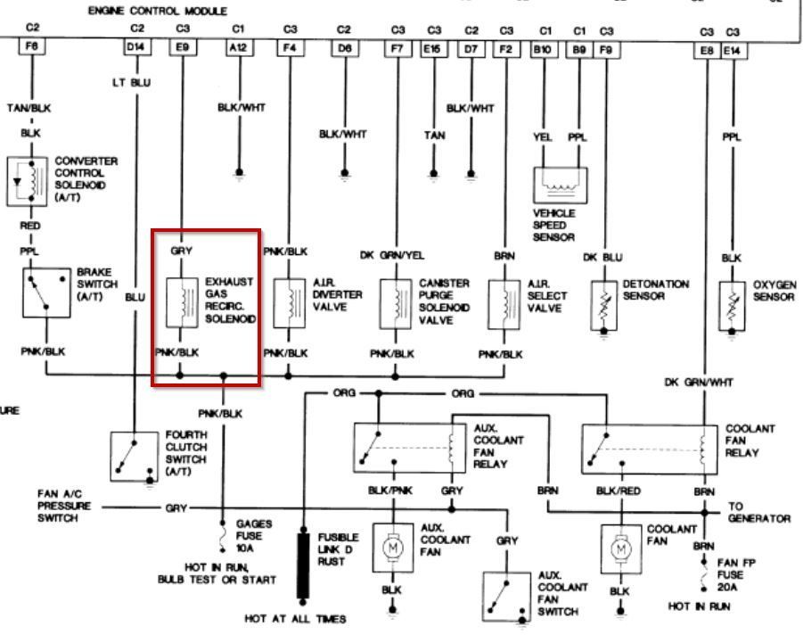
... I just don't recall ever noticing this connector hanging out here over all these years.

It's difficult to tell from the picture although I recall on one of my former TPI Camaros with factory AC, there was a large single conductor connector. IIRC, it came in directly from the starter stud via a fusible link. It was attached to the firewall via a clip and I believe it served as a power source for the aforementioned AC.
Don't quote me on that as it was more than 20 years ago that I had that car. It was my jumping off point for my re-entry in hot rodding (having taken about a 20 year break).
Reply
Old Mar 31, 2025 | 11:17 AM
  #152  
raptere's Avatar
Thread Starter
Senior Member
20 Year Member
Liked
Loved
Community Favorite
 
Joined: Oct 2002
Posts: 790
Likes: 83
From: Northwest Chicago Suburbs
Car: 1991 Camaro Z-28 (Durango R/T)
Engine: 383 L98 W/ HSR
Transmission: 700R4 Tuned Shift 2600 Stall
Axle/Gears: 3.73 10Bolt Posi W/ Al Cover, Disks
Re: Fuel Injected 383 SBC Build for Street and Autocross

Originally Posted by skinny z
It's difficult to tell from the picture although I recall on one of my former TPI Camaros with factory AC, there was a large single conductor connector. IIRC, it came in directly from the starter stud via a fusible link. It was attached to the firewall via a clip and I believe it served as a power source for the aforementioned AC.
Don't quote me on that as it was more than 20 years ago that I had that car. It was my jumping off point for my re-entry in hot rodding (having taken about a 20 year break).
If it helps it is two wire connectors, not clear from the angle of the photo, wires are a pink with black stripe and a gray and A and a B are molded into the two wire positions on the connector.
Reply
Old Mar 31, 2025 | 11:23 AM
  #153  
skinny z's Avatar
Supreme Member
20 Year Member
Liked
Loved
Community Favorite
 
Joined: Dec 2005
Posts: 9,918
Likes: 884
From: 53.0907° N, 113.4695° W
Re: Fuel Injected 383 SBC Build for Street and Autocross

Originally Posted by raptere
If it helps it is two wire connectors, not clear from the angle of the photo, wires are a pink with black stripe and a gray and A and a B are molded into the two wire positions on the connector.
In that case, being two wires, it isn't the power connection I spoke of.
Reply
Old Mar 31, 2025 | 11:49 AM
  #154  
raptere's Avatar
Thread Starter
Senior Member
20 Year Member
Liked
Loved
Community Favorite
 
Joined: Oct 2002
Posts: 790
Likes: 83
From: Northwest Chicago Suburbs
Car: 1991 Camaro Z-28 (Durango R/T)
Engine: 383 L98 W/ HSR
Transmission: 700R4 Tuned Shift 2600 Stall
Axle/Gears: 3.73 10Bolt Posi W/ Al Cover, Disks
Re: Fuel Injected 383 SBC Build for Street and Autocross

Looks like it is the EGR Solenoid... Which I no longer have...

Wire is gray on one side and Pink/Black on the other.
Wire is gray on one side and Pink/Black on the other.
Reply
Old Apr 1, 2025 | 05:59 PM
  #155  
skinny z's Avatar
Supreme Member
20 Year Member
Liked
Loved
Community Favorite
 
Joined: Dec 2005
Posts: 9,918
Likes: 884
From: 53.0907° N, 113.4695° W
Re: Fuel Injected 383 SBC Build for Street and Autocross

Somewhat similarly, while I have the bones of the wiring, i.e. the TCC colour coded wires, nothing on the schematic exists in my car. That fusible link D is still in play but it too isn't long for this world.
It's a good thing for us we have a record of what was going on with these now 40 year old cars. It can be immensely handy, as demonstrated by your detective work!
That said, there are elements of interest in that diagram. Primarily the routing and colour coding of the fan relays. I've revamped mine but some of the OEM harness is still in use.
Thanks again for posting that (I do have it buried in a couple of service manuals but this is far more accessible).
Carry on...
Reply
Old Apr 12, 2025 | 11:34 AM
  #156  
raptere's Avatar
Thread Starter
Senior Member
20 Year Member
Liked
Loved
Community Favorite
 
Joined: Oct 2002
Posts: 790
Likes: 83
From: Northwest Chicago Suburbs
Car: 1991 Camaro Z-28 (Durango R/T)
Engine: 383 L98 W/ HSR
Transmission: 700R4 Tuned Shift 2600 Stall
Axle/Gears: 3.73 10Bolt Posi W/ Al Cover, Disks
Re: Fuel Injected 383 SBC Build for Street and Autocross

I'm running into another small issue, and they're oil leaks...

First, I've got oil coming out of the valve cover breather. I removed the baffle under that hole on the cover because I wanted an easy spot to fill oil... Im running the pcf valve to the other side' and that filter is just fresh filtered air in for the pcv system. but I'm going to have to do something not sure what. Thoughts?



Second I'm seeing oil coming from somewhere near the oil filter or filter cooler. This is pretty annoying because I specifically got new gaskets for all that so I need to get under there to check things out... May just wait till my first oil change and look at it then... breaking oil wouldn't act any differently in terms of leaking right?
Reply
Old Apr 12, 2025 | 12:46 PM
  #157  
skinny z's Avatar
Supreme Member
20 Year Member
Liked
Loved
Community Favorite
 
Joined: Dec 2005
Posts: 9,918
Likes: 884
From: 53.0907° N, 113.4695° W
Re: Fuel Injected 383 SBC Build for Street and Autocross

You have to ask yourself how a PCV valve works under various conditions.





When you have it pinned, manifold vacuum is very low (approaching zero in a well developed engine) and crankcase pressure is going to be high. Despite an engine being freshly built, there's going to blow-by to some degree. That's going to push oil out of your unbaffled valve cover breather. The same applies, although to a lesser degree, while cruising.
My breather is on the passenger side, the PCV valve on the drivers side and is routed through a catch can before it gets to the intake. Both openings in the valve cover are baffled. I've a separate sealed filler cap for adding oil (drivers side towards the rear).
The old tired 355 had a great deal of blow-by. Despite having baffles, after a day of "racing" there'd be an oily residue on the breather and the catch can held a considerable amount of oil. Considerable meaning that there was some and there should, for all intents and purposes, be next to nothing.
As for the oil leak, I'm chasing the same thing at the moment. Mine appears to be coming form a valve cover centre bolt. ( I'm aware you have perimeter bolts). Prior to that, I was having a hard time getting the silicone to seal between the head and the cast aluminum cover. It wasn't until I RTV'd the gasket to the cover that I had an effective seal. But the leak is now from another location and it didn't exist prior to rebuilding the engine. I'm hopeful that I didn't mess up the RTV between the intake and the block (the so called china wall).
FWIW, I had a remote filter on the big block Trans Am and I had a persistent leak between the adaptor and the block. And it's all but impossible to get to without lifting the engine and pulling the left side header. So it drips to this day albeit the car is now in my nephews possession. It's HIS problem now.
Reply
Old Jul 20, 2025 | 10:13 PM
  #158  
raptere's Avatar
Thread Starter
Senior Member
20 Year Member
Liked
Loved
Community Favorite
 
Joined: Oct 2002
Posts: 790
Likes: 83
From: Northwest Chicago Suburbs
Car: 1991 Camaro Z-28 (Durango R/T)
Engine: 383 L98 W/ HSR
Transmission: 700R4 Tuned Shift 2600 Stall
Axle/Gears: 3.73 10Bolt Posi W/ Al Cover, Disks
Re: Fuel Injected 383 SBC Build for Street and Autocross

After a few evening tuning sessions, the neighbors made it clear to me I was going to have to quiet things down...

Original Magnaflow Catback
Original Magnaflow Catback
Inside original muffler, about half the exhaust goes by a semicircular baffle and exits UN-MUFFLED. This made it the loudest configuration.
Inside original muffler, about half the exhaust goes by a semicircular baffle and exits UN-MUFFLED. This made it the loudest configuration.

First I pulled my magnaflow catback and replaced it with a 3.5" single turn down exit Mufflex system with a straight through Magnaflow muffler. All of the exhaust goes through the muffler with this setup. This made it better, but I was still not getting the best feedback from the neighborhood.



My latest step was to install another small round straight through Borla muffler in the single exit. I have to drive it a bit more, but it definitly lowers the pitch, or only let's the lower pitch sound through... Not sure in my final thoughts of that yet. I just finished welding it in tonight.




I think it is about as quiet as I am going to be able to get it with the cam and engine setup I have. Remember, decent size cam, with good amount of overlap, and relatively high compression...

Last edited by raptere; Jul 20, 2025 at 11:25 PM.
Reply
Old Jul 20, 2025 | 10:18 PM
  #159  
Tuned Performance's Avatar
Sponsor
20 Year Member
Community Builder
Community Influencer
Community Favorite
iTrader: (94)
 
Joined: Dec 2004
Posts: 16,753
Likes: 996
From: Mile High Country !!!
Car: 1967 Camaro, 91 z28
Engine: Lb9
Transmission: M20
Axle/Gears: J65 pbr on stock posi 10bolt
Re: Fuel Injected 383 SBC Build for Street and Autocross

The neighbors don’t like screaming bald eagles 🦅 😆
Reply
Old Jul 20, 2025 | 11:46 PM
  #160  
raptere's Avatar
Thread Starter
Senior Member
20 Year Member
Liked
Loved
Community Favorite
 
Joined: Oct 2002
Posts: 790
Likes: 83
From: Northwest Chicago Suburbs
Car: 1991 Camaro Z-28 (Durango R/T)
Engine: 383 L98 W/ HSR
Transmission: 700R4 Tuned Shift 2600 Stall
Axle/Gears: 3.73 10Bolt Posi W/ Al Cover, Disks
Re: Fuel Injected 383 SBC Build for Street and Autocross

Another thing I should mention here, is while tuning is moving along nicely, I am finding the engine given the cam and other variables simply doesn't like running smoothly below about 1700 rpm. I need to be changing my rear gear, or whole rear end from my current stock to probubly a 3.73 ratio rear gear. (Or maybe 3.55) This will upper the rpms at cruising speeds to get them more into rpms where the engine runs happier and more smoothly. It will bring your highway cruising engine speed up too, but with a 700r4 trans, factory 26" tire dia, and 3.73 rear gear, cruising on the highway will be about 2700 rpm at the 80 mph most people around here drive... pretty high, but not too bad...

Last edited by raptere; Jul 20, 2025 at 11:51 PM.
Reply
Old Jul 21, 2025 | 07:39 AM
  #161  
skinny z's Avatar
Supreme Member
20 Year Member
Liked
Loved
Community Favorite
 
Joined: Dec 2005
Posts: 9,918
Likes: 884
From: 53.0907° N, 113.4695° W
Re: Fuel Injected 383 SBC Build for Street and Autocross

Originally Posted by raptere
Another thing I should mention here, is while tuning is moving along nicely, I am finding the engine given the cam and other variables simply doesn't like running smoothly below about 1700 rpm. I need to be changing my rear gear, or whole rear end from my current stock to probubly a 3.73 ratio rear gear. (Or maybe 3.55) This will upper the rpms at cruising speeds to get them more into rpms where the engine runs happier and more smoothly. It will bring your highway cruising engine speed up too, but with a 700r4 trans, factory 26" tire dia, and 3.73 rear gear, cruising on the highway will be about 2700 rpm at the 80 mph most people around here drive... pretty high, but not too bad...
What's your timing and MAP at this uncomfortable 1700 RPM?
I've a fairly aggressive combination myself and I'll agree that locked up in O.D. below 2000 RPM is ok but not the best.
I simply unlock the converter in those situations and let the revs come up that way. But it's rare that I'm those driving conditions. That would be something like 55 MPH.
Ignition advance is approaching 40°.
On the highway, with 3.73 gears and a 4L60, engine revs are about 2400-2500 at 75 MPH. Smooth as glass there. Timing is 45°. About 47 kPa (16 inHg).

Last edited by skinny z; Jul 21, 2025 at 07:43 AM.
Reply
Old Jul 25, 2025 | 02:20 PM
  #162  
raptere's Avatar
Thread Starter
Senior Member
20 Year Member
Liked
Loved
Community Favorite
 
Joined: Oct 2002
Posts: 790
Likes: 83
From: Northwest Chicago Suburbs
Car: 1991 Camaro Z-28 (Durango R/T)
Engine: 383 L98 W/ HSR
Transmission: 700R4 Tuned Shift 2600 Stall
Axle/Gears: 3.73 10Bolt Posi W/ Al Cover, Disks
Re: Fuel Injected 383 SBC Build for Street and Autocross

Originally Posted by skinny z
What's your timing and MAP at this uncomfortable 1700 RPM?
I've a fairly aggressive combination myself and I'll agree that locked up in O.D. below 2000 RPM is ok but not the best.
I simply unlock the converter in those situations and let the revs come up that way. But it's rare that I'm those driving conditions. That would be something like 55 MPH.
Ignition advance is approaching 40°.
On the highway, with 3.73 gears and a 4L60, engine revs are about 2400-2500 at 75 MPH. Smooth as glass there. Timing is 45°. About 47 kPa (16 inHg).
My timing was a bit less than you had it so I tried upping my timing a bit in my cruising range to be in the ball park of 40 and 45 respectively. Seems to have smoothed things a little bit. I do have my TCC set to lock at 50 MPH, so it does allow the revs to come up a bit, but its still in that 1500-1600 rpm range in some driving conditions. I'll say, I'm not sure I'd ever describe the engine to be smooth as glass at any speed, so we may have to discuss that more.

I'll add that the addition of the smaller last Borla muffler, did reduce a lot of the mid and higher pitched tones, making it overall quieter, but now it is REALLY bassy. Maybe even droning, but generally I associate droning sounds to be more mid frequency sounds. Guess you just cant make an engine like this quieter without restricting it with say a turbo muffler or something... Not going that route though...
Reply
Old Jul 25, 2025 | 02:54 PM
  #163  
skinny z's Avatar
Supreme Member
20 Year Member
Liked
Loved
Community Favorite
 
Joined: Dec 2005
Posts: 9,918
Likes: 884
From: 53.0907° N, 113.4695° W
Re: Fuel Injected 383 SBC Build for Street and Autocross

I went back into a couple of your threads looking for the advertised cam specs. Seat timing specifically. You had mentioned overlap in your tuning comment and I don't recall what it is. Or what the intake centre line angle is. Might be handy using a comparison to my own engine.
280/284 @ .006" with a 108° LSA. It's installed on a 104° ICL. Overlap seat to seat is 66°. Add to that the somewhat aggressive lobe profile plus 1.6 rockers and the overlap triangle, while not the biggest cam I've run, certainly isn't of the passenger car variety. A little tough on idle vacuum although with some effort on the tuning side and should be able to bring it up from the 10" @ 850 RPM.

As for 1500-1600, I can't say that I'm ever in that range except when I'm passing through it. Almost always north of 2000 when cruising unlocked. If I'm in the city and doing 30-40 MPH, I keep it in 3rd. I find with a 3800-4000 stall converter, a little more RPM reduces the slip. The engine runs better too. That's the smooth part in talking about.

As for your exhaust my crappy single 3" Flowmaster does two things.
Idle and mid-range it has an excellent note with no drone. A quick zing on the throttle and it gives a nice bark too.
The 2nd thing it does is KILLS power at WOT. I've proved it at the dragstrip by uncapping it right at the 90° bend before the muffler.
Similar to you but in an opposite sense, I need to address this too. In my case, I'm pretty sure I'll keep the Flowmaster for street duty but install dual cutouts just after the collectors. It'll require a 2nd tune for track days but that's not a deal breaker.

Last edited by skinny z; Jul 25, 2025 at 03:00 PM.
Reply
Old Jul 26, 2025 | 04:38 PM
  #164  
SilverChicken's Avatar
Member
10 Year Member
Liked
Loved
Community Favorite
iTrader: (1)
 
Joined: Mar 2013
Posts: 242
Likes: 30
From: Texas
Car: 1986 Pontiac Firebird
Engine: 383 SBC
Transmission: T56
Axle/Gears: Hawks 8.8 with 4.10’s
Re: Fuel Injected 383 SBC Build for Street and Autocross

It’s a little too late but I had the same issue with the droning at cruise and just overall loudness with a very VERY similar setup to what you’re running (383 SBC, Dyno Don headers, 3.5” single exhaust). There’s not a lot out there for 3.5” that’s not full race or a big truck muffler. I settled on a 22” Magnaflow. I’ve never been the biggest fan of the Magnaflow sound since it’s just a big glass pack and sound like it. It knocked the sound way down at idle and cruise but it retained a lot of volume at WOT. The dynatech muffler sounded great at idle but anything else for extended time left my ears ringing and my boys had to wear ear pro to ride with me. So if your new setup doesn’t suffice, that 22” case MF just clears in that pocket for the stock muffler.
Reply
Old Jul 28, 2025 | 10:00 AM
  #165  
raptere's Avatar
Thread Starter
Senior Member
20 Year Member
Liked
Loved
Community Favorite
 
Joined: Oct 2002
Posts: 790
Likes: 83
From: Northwest Chicago Suburbs
Car: 1991 Camaro Z-28 (Durango R/T)
Engine: 383 L98 W/ HSR
Transmission: 700R4 Tuned Shift 2600 Stall
Axle/Gears: 3.73 10Bolt Posi W/ Al Cover, Disks
Re: Fuel Injected 383 SBC Build for Street and Autocross

Originally Posted by SilverChicken
It’s a little too late but I had the same issue with the droning at cruise and just overall loudness with a very VERY similar setup to what you’re running (383 SBC, Dyno Don headers, 3.5” single exhaust). There’s not a lot out there for 3.5” that’s not full race or a big truck muffler. I settled on a 22” Magnaflow. I’ve never been the biggest fan of the Magnaflow sound since it’s just a big glass pack and sound like it. It knocked the sound way down at idle and cruise but it retained a lot of volume at WOT. The dynatech muffler sounded great at idle but anything else for extended time left my ears ringing and my boys had to wear ear pro to ride with me. So if your new setup doesn’t suffice, that 22” case MF just clears in that pocket for the stock muffler.
Maybe they stopped making it, but I'm not seeing any 22" (Body or overall length) muffler from Magnaflow. At least not in the 3.5" size... The one I have in there now, that came with the Mufflex system, is the Magnaflow 14151 20" overall length (14" body) muffler.
Reply
Old Jul 28, 2025 | 04:13 PM
  #166  
SilverChicken's Avatar
Member
10 Year Member
Liked
Loved
Community Favorite
iTrader: (1)
 
Joined: Mar 2013
Posts: 242
Likes: 30
From: Texas
Car: 1986 Pontiac Firebird
Engine: 383 SBC
Transmission: T56
Axle/Gears: Hawks 8.8 with 4.10’s
Re: Fuel Injected 383 SBC Build for Street and Autocross


Reply
Old Jul 28, 2025 | 04:15 PM
  #167  
raptere's Avatar
Thread Starter
Senior Member
20 Year Member
Liked
Loved
Community Favorite
 
Joined: Oct 2002
Posts: 790
Likes: 83
From: Northwest Chicago Suburbs
Car: 1991 Camaro Z-28 (Durango R/T)
Engine: 383 L98 W/ HSR
Transmission: 700R4 Tuned Shift 2600 Stall
Axle/Gears: 3.73 10Bolt Posi W/ Al Cover, Disks
Re: Fuel Injected 383 SBC Build for Street and Autocross

Originally Posted by SilverChicken
ohhh... it's center/offset, i was looking for center/center like my current setup. Not sure if i could make that work with my current hangers or not...
Reply
Old Jul 28, 2025 | 06:11 PM
  #168  
SilverChicken's Avatar
Member
10 Year Member
Liked
Loved
Community Favorite
iTrader: (1)
 
Joined: Mar 2013
Posts: 242
Likes: 30
From: Texas
Car: 1986 Pontiac Firebird
Engine: 383 SBC
Transmission: T56
Axle/Gears: Hawks 8.8 with 4.10’s
Re: Fuel Injected 383 SBC Build for Street and Autocross

I did have to rebuild my tailpipe and move the hanger to make this one work. I built a 3.5” exhaust a couple years ago similar to the Mufflex system and used a center/center 14” muffler to start. When I got tired of the volume and an upstream muffler in the catalytic converter area still wasn’t enough help I went shopping and eventually bought this. It was just easier to cut up and weld a j-bend I had left over into a new tailpipe than to modify the tailpipe already present. Other than the awkward hanger position (I reused it instead of just making a new one) it actually came out better this time! Very tight to the body and just looks like a very large factory exhaust.
Reply
Old Nov 7, 2025 | 09:49 PM
  #169  
Fred SS's Avatar
Senior Member
15 Year Member
iTrader: (4)
 
Joined: Apr 2010
Posts: 513
Likes: 43
From: New Jersey
Car: 87 Monte Carlo SS
Engine: 89 350TPI Transplant
Transmission: 2004r
Axle/Gears: 3.73
Re: Fuel Injected 383 SBC Build for Street and Autocross

Raptere, any updates on your build? How is the tuning coming along.
Fred
Reply
Old Nov 7, 2025 | 11:13 PM
  #170  
raptere's Avatar
Thread Starter
Senior Member
20 Year Member
Liked
Loved
Community Favorite
 
Joined: Oct 2002
Posts: 790
Likes: 83
From: Northwest Chicago Suburbs
Car: 1991 Camaro Z-28 (Durango R/T)
Engine: 383 L98 W/ HSR
Transmission: 700R4 Tuned Shift 2600 Stall
Axle/Gears: 3.73 10Bolt Posi W/ Al Cover, Disks
Re: Fuel Injected 383 SBC Build for Street and Autocross

I honestly don't know of I did a whole lot of tuning since posting last. Most recently I was working on the ae, pe, and pump shot to tune my throttle response and full throttle a/f ratio, it was getting somewhat tricky and frustrating, so I'm taking a little break from fine tuning. There have been a few times I have seriously considered just getting the Holley HP ecm specifically made for my sbc with holley stealth ram, but the $2500 price tag is just too hard to swallow for now... anyone have any experience with it?

I had been driving it a good bit and it was running pretty well, not perfectly, not max power, but I used one of those online calculators that considers 0-60, weight, and power, and it was estimating 410 hp, so im getting there. I also was clearly not hooking up the tires... It got to the point that I was really getting worried I was going to blow up my rear end, so the last few weeks I've been working on that, about to put everything back under the car this weekend. I'll probubly try to finalize the tune in the spring, as fall is creeping up fast.

I also welded up a proper y pipe that goes from my dual 2.25 to a single 3.5. It was necking down to 3 for about 8 inches before...

Rear axle thread is here:
https://www.thirdgen.org/forums/tran...1-7-625-a.html

Last edited by raptere; Nov 7, 2025 at 11:17 PM.
Reply
Old Nov 8, 2025 | 04:02 PM
  #171  
Fred SS's Avatar
Senior Member
15 Year Member
iTrader: (4)
 
Joined: Apr 2010
Posts: 513
Likes: 43
From: New Jersey
Car: 87 Monte Carlo SS
Engine: 89 350TPI Transplant
Transmission: 2004r
Axle/Gears: 3.73
Re: Fuel Injected 383 SBC Build for Street and Autocross

I read an earlier post that indicated you questioned your choice of the 231/236 cam from Smeding. Do you now feel confident it was a good choice? I am considering an engine purchase from Smeding.

Thank You,

Fred
Reply
Old Nov 8, 2025 | 06:08 PM
  #172  
raptere's Avatar
Thread Starter
Senior Member
20 Year Member
Liked
Loved
Community Favorite
 
Joined: Oct 2002
Posts: 790
Likes: 83
From: Northwest Chicago Suburbs
Car: 1991 Camaro Z-28 (Durango R/T)
Engine: 383 L98 W/ HSR
Transmission: 700R4 Tuned Shift 2600 Stall
Axle/Gears: 3.73 10Bolt Posi W/ Al Cover, Disks
Re: Fuel Injected 383 SBC Build for Street and Autocross

Honestly I'm still torn... I think it depends on your priorities, and how many supporting mods. If you're prioritizing drag strip times the cam I went with is probubly the right choice. Tuning has been challenging, it was loud due to the overlap, so I had to modify my exhaust pretty substantially, and the car was not happy at cruising rpms, so I'm having to switch to a 3.73 rear gear. Though, I can't say if that totally smooths out my cruise yet. Also I alredy had a 2600 stall converter which was a must.

If you're just looking for a spirited driver on the street, or honestly even autox where torque is king, I think the 220/224, may have been easier to live with... Plus it would have pushed my torque curve to a lower RPM.
Reply
Old Nov 14, 2025 | 11:01 AM
  #173  
Fred SS's Avatar
Senior Member
15 Year Member
iTrader: (4)
 
Joined: Apr 2010
Posts: 513
Likes: 43
From: New Jersey
Car: 87 Monte Carlo SS
Engine: 89 350TPI Transplant
Transmission: 2004r
Axle/Gears: 3.73
Re: Fuel Injected 383 SBC Build for Street and Autocross

Thank You for the information Raptere. It has helped me allot. What is your vacuum at idle?

Fred
Reply
Old Nov 14, 2025 | 11:08 AM
  #174  
raptere's Avatar
Thread Starter
Senior Member
20 Year Member
Liked
Loved
Community Favorite
 
Joined: Oct 2002
Posts: 790
Likes: 83
From: Northwest Chicago Suburbs
Car: 1991 Camaro Z-28 (Durango R/T)
Engine: 383 L98 W/ HSR
Transmission: 700R4 Tuned Shift 2600 Stall
Axle/Gears: 3.73 10Bolt Posi W/ Al Cover, Disks
Re: Fuel Injected 383 SBC Build for Street and Autocross

Originally Posted by Fred SS
Thank You for the information Raptere. It has helped me allot. What is your vacuum at idle?

Fred
I want to say it is 10-14 in hg, but id have to double check a datalog... you can definitly tell the pedal for the vacuum asisted brakes feels a little firmer (a little less assist happening) but nothing you can't adjust ypur foot to. All other vacuum related systems in the car seem to be operating as they should. My particular year and model, actually has maybe a half gallon vacuum reservoir (spherical plastic thing with a single vacuum line running to it and no other openings or moving parts) under the charcoal canister, so that may be helping a bit.
Reply
Related Topics
Thread
Thread Starter
Forum
Replies
Last Post
POSTAL123
Tech / General Engine
53
Aug 17, 2022 01:31 AM
88305tpiT/A
Engine/Drivetrain/Suspension Parts for Sale
3
Jul 14, 2021 08:36 AM
hectre13
Engine/Drivetrain/Suspension Parts for Sale
18
Feb 9, 2015 08:28 PM
flyinfatman
TBI
42
Apr 21, 2012 06:20 PM




All times are GMT -5. The time now is 02:43 PM.