Tps intermittent voltage fluctuation
Thread Starter
Member
iTrader: (1)
Joined: Feb 2020
Posts: 126
Likes: 0
From: Oregon USA
Car: 91 firebird formula ws6
Engine: TPI 305 (R6P)
Transmission: R6P t5 5 speed
Axle/Gears: 3.42:1 Posi Diff
Tps intermittent voltage fluctuation
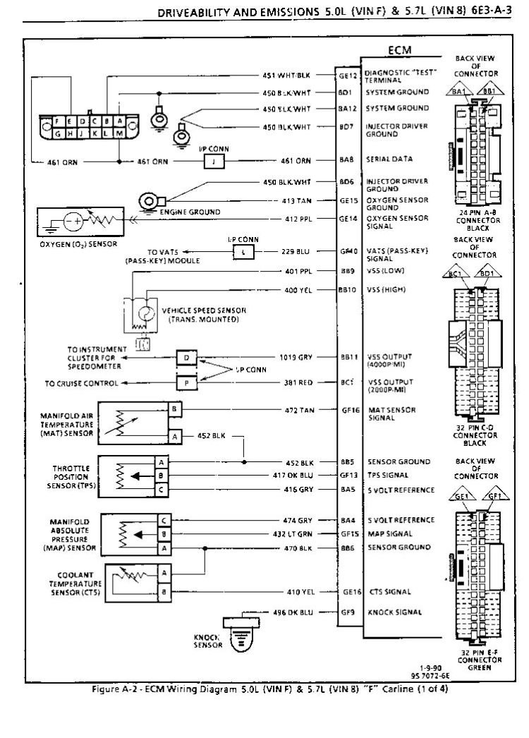
91 formula 305 tpi. Runs great, except for some kind of electrical issue. Randomly at idle, when cold or hot it will idle high. Plugged in a snap on tool for live data at a shop and saw that my throttle was at 9% during the high idle and tps voltage was also high. The tb was completely shut. The tps was new and had a new connector too. After a few minutes it would go away and idle perfectly at 0%throttle but the tps voltage seemed to move a bit still. Sometimes it only lasts for seconds sometimes 10 min. Happens when driving too, but at idle the tb is not moving one bit. Checked ground on passenger side cylinder head both sides checked for corrosion and tightened down. What other grounds could affect it? Maybe a bad relay? Anybody got a wiring diagram for the tps? Any help would be appreciated.
Thread Starter
Member
iTrader: (1)
Joined: Feb 2020
Posts: 126
Likes: 0
From: Oregon USA
Car: 91 firebird formula ws6
Engine: TPI 305 (R6P)
Transmission: R6P t5 5 speed
Axle/Gears: 3.42:1 Posi Diff
Re: Tps intermittent voltage fluctuation
yes I am 100% sure I even gave the throttle a twist to make sure it was shut. And if the tps is reading high it will open the iac. Just need to figure out why the tps is reading high.
Re: Tps intermittent voltage fluctuation
Verify the 5VDC reference from the ECM is not varying. Also be sure the ECM grounds are solidly connected. ECM connectors and the ground at the rear of the right head are good starting points.
Thread Starter
Member
iTrader: (1)
Joined: Feb 2020
Posts: 126
Likes: 0
From: Oregon USA
Car: 91 firebird formula ws6
Engine: TPI 305 (R6P)
Transmission: R6P t5 5 speed
Axle/Gears: 3.42:1 Posi Diff
Re: Tps intermittent voltage fluctuation
thanks, I'll get back to you to tell you my results. Crossing my fingers that this is the issue.
Thread Starter
Member
iTrader: (1)
Joined: Feb 2020
Posts: 126
Likes: 0
From: Oregon USA
Car: 91 firebird formula ws6
Engine: TPI 305 (R6P)
Transmission: R6P t5 5 speed
Axle/Gears: 3.42:1 Posi Diff
Re: Tps intermittent voltage fluctuation
Thread
Thread Starter
Forum
Replies
Last Post











