Infl rest
Infl rest
So I replaced the original steering wheel with an after market one on my 92 camaro. Is there any way to shut off the light? And does having the light on affect the car in any way? Any help is appreciated thank you
Joined: Dec 2004
Posts: 16,733
Likes: 993
From: Mile High Country !!!
Car: 1967 Camaro, 91 z28
Engine: Lb9
Transmission: M20
Axle/Gears: J65 pbr on stock posi 10bolt
Re: Infl rest
You can pull the bulb or I think disconnecting the derm would shut the light off.
Joined: Dec 2004
Posts: 16,733
Likes: 993
From: Mile High Country !!!
Car: 1967 Camaro, 91 z28
Engine: Lb9
Transmission: M20
Axle/Gears: J65 pbr on stock posi 10bolt
Re: Infl rest
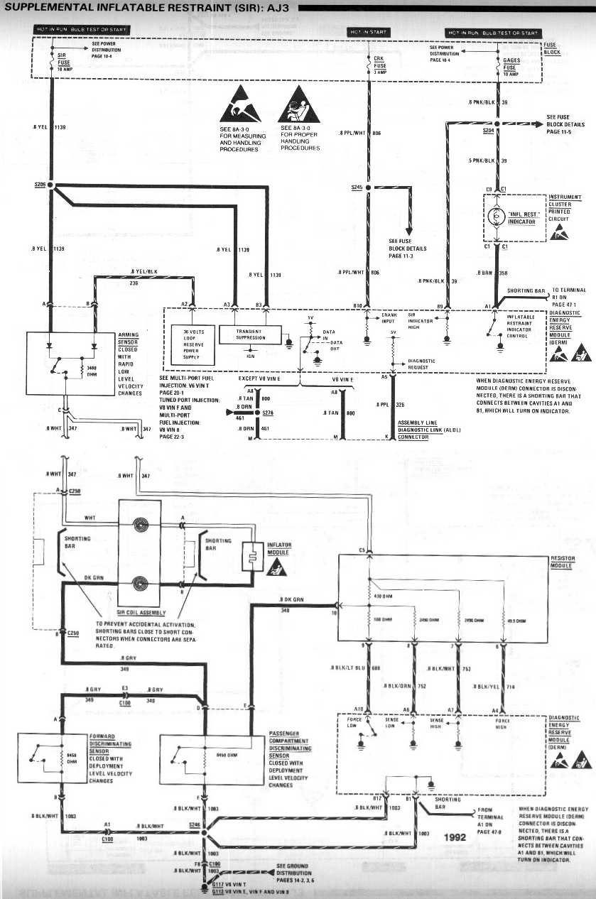
http://www.austinthirdgen.org/mkport...traint_AJ3.jpg
I think the derm is next to the ecm passengers side under the dash. It has a single yellow connector.
I think the derm is next to the ecm passengers side under the dash. It has a single yellow connector.
Re: Infl rest
http://www.austinthirdgen.org/mkport...traint_AJ3.jpg
I think the derm is next to the ecm passengers side under the dash. It has a single yellow connector.
I think the derm is next to the ecm passengers side under the dash. It has a single yellow connector.
Thread
Thread Starter
Forum
Replies
Last Post
Cadillac
Interior
11
Jul 10, 2007 09:41 AM








