Fan quit working...
Thread Starter
Member

Joined: May 2015
Posts: 495
Likes: 3
From: Washington State
Car: 1986 IROC Z
Engine: 305 TPI
Transmission: Auto
Fan quit working...
My cooling fan just up and quit working? Doesn't even come on when I jump A&B to check for codes. Where would you guys begin in in diagnosing this problem? I've search on here but no luck.
Also it's an 86 IROC 5.0 TPI with a single fan set up.
Thanks!
Also it's an 86 IROC 5.0 TPI with a single fan set up.
Thanks!
Joined: Sep 2005
Posts: 27,893
Likes: 2,436
Car: Yes
Engine: Usually
Transmission: Sometimes
Axle/Gears: Behind me somewhere
Re: Fan quit working...
Start at the motor; verify that there's 12V across its plug when the fan should be running, with the plug plugged in.
If there is, you need a motor.
If not, go to the relay. See if it clicks when the key is on and you ground the temp switch in the pass side head. Also verify that under the above circumstances, the black wire is within a couple of tenths of a volt from ground.
If it does, check the blk/red wire to see if there's 12V there.
If there is, your problem is the black/red wire.
If there's not, check for 12V at the red wire.
If there's voltage there but not at the blk/red with the relay clicked, the relay is bad.
If there's no voltage there, follow it back toward battery until you find where the 12V goes away.
If there is, you need a motor.
If not, go to the relay. See if it clicks when the key is on and you ground the temp switch in the pass side head. Also verify that under the above circumstances, the black wire is within a couple of tenths of a volt from ground.
If it does, check the blk/red wire to see if there's 12V there.
If there is, your problem is the black/red wire.
If there's not, check for 12V at the red wire.
If there's voltage there but not at the blk/red with the relay clicked, the relay is bad.
If there's no voltage there, follow it back toward battery until you find where the 12V goes away.
Supreme Member




Joined: Jul 2006
Posts: 2,868
Likes: 789
From: 212 is up in this Bit@#
Car: Resto-Mod 1987 IROC-Z Clone
Engine: Alky fed L92 Vortec Twin-Turbo 6.8L
Transmission: My own built/ design 4L80M
Axle/Gears: Custom 12 bolt (4.10:1)
Moderator
iTrader: (1)
Joined: Mar 2002
Posts: 18,432
Likes: 233
From: Chasing Electrons
Car: check
Engine: check
Transmission: check
Re: Fan quit working...
The '89 single fan set up is ECM controlled (yes, electronics). Pin C1 goes low to activate the cooling fan relay.
With the key-on, engine-off you can ground C1 at the ECM and the fan should run. If not then the relay may be bad or the C-H FAN fuse may be bad.
RBob.
With the key-on, engine-off you can ground C1 at the ECM and the fan should run. If not then the relay may be bad or the C-H FAN fuse may be bad.
RBob.
Supreme Member




Joined: Sep 1999
Posts: 3,011
Likes: 816
From: Colorado USA
Car: '83 Firebird (T/A Clone)
Engine: 350 with L-69 components
Transmission: 700R-4, 2000 RPM stall converter
Axle/Gears: 10-bolt/3.73 ..
Re: Fan quit working...
'Looks like we're talking about a '86 here...
Moderator
iTrader: (1)
Joined: Mar 2002
Posts: 18,432
Likes: 233
From: Chasing Electrons
Car: check
Engine: check
Transmission: check
Thread Starter
Member

Joined: May 2015
Posts: 495
Likes: 3
From: Washington State
Car: 1986 IROC Z
Engine: 305 TPI
Transmission: Auto
Re: Fan quit working...
Thanks for the non smart-*** answer Rob...I will look into both your's and Sofa's suggestions..
Trending Topics
Thread Starter
Member

Joined: May 2015
Posts: 495
Likes: 3
From: Washington State
Car: 1986 IROC Z
Engine: 305 TPI
Transmission: Auto
Re: Fan quit working...
Start at the motor; verify that there's 12V across its plug when the fan should be running, with the plug plugged in.
If there is, you need a motor.
If not, go to the relay. See if it clicks when the key is on and you ground the temp switch in the pass side head. Also verify that under the above circumstances, the black wire is within a couple of tenths of a volt from ground.
If it does, check the blk/red wire to see if there's 12V there.
If there is, your problem is the black/red wire.
If there's not, check for 12V at the red wire.
If there's voltage there but not at the blk/red with the relay clicked, the relay is bad.
If there's no voltage there, follow it back toward battery until you find where the 12V goes away.
If there is, you need a motor.
If not, go to the relay. See if it clicks when the key is on and you ground the temp switch in the pass side head. Also verify that under the above circumstances, the black wire is within a couple of tenths of a volt from ground.
If it does, check the blk/red wire to see if there's 12V there.
If there is, your problem is the black/red wire.
If there's not, check for 12V at the red wire.
If there's voltage there but not at the blk/red with the relay clicked, the relay is bad.
If there's no voltage there, follow it back toward battery until you find where the 12V goes away.
Joined: Sep 2005
Posts: 27,893
Likes: 2,436
Car: Yes
Engine: Usually
Transmission: Sometimes
Axle/Gears: Behind me somewhere
Re: Fan quit working...
where is that relay located?
Moderator
iTrader: (1)
Joined: Mar 2002
Posts: 18,432
Likes: 233
From: Chasing Electrons
Car: check
Engine: check
Transmission: check
Re: Fan quit working...
If the fan relay isn't near the brake booster, check the radiator support on the passenger side. IIRC, some of the early f-body's had them there. GM did have their fun with various relay, sensor locations, and wiring for same...
As Sofa mentioned, check wire colors on the relay socket. They should help to locate the right relay. Although after so many years the colors tend to fade and change.
RBob.
As Sofa mentioned, check wire colors on the relay socket. They should help to locate the right relay. Although after so many years the colors tend to fade and change.
RBob.
Thread Starter
Member

Joined: May 2015
Posts: 495
Likes: 3
From: Washington State
Car: 1986 IROC Z
Engine: 305 TPI
Transmission: Auto
Re: Fan quit working...
Thanks guys, I'm going to try to get at it this weekend. I'm dying to drive her but not if it's going to overheat,,
Thread Starter
Member

Joined: May 2015
Posts: 495
Likes: 3
From: Washington State
Car: 1986 IROC Z
Engine: 305 TPI
Transmission: Auto
Re: Fan quit working...
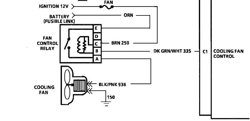
The diagram shows a fusible link. does anyone know where that might be found? I have replaced the motor and relay and it's still not working.??
Joined: Dec 2004
Posts: 16,754
Likes: 996
From: Mile High Country !!!
Car: 1967 Camaro, 91 z28
Engine: Lb9
Transmission: M20
Axle/Gears: J65 pbr on stock posi 10bolt
Re: Fan quit working...
Iirc fusiable link is next to the battery, is that where your loosing power ?
Thread
Thread Starter
Forum
Replies
Last Post
z28monster
Cooling
3
Apr 7, 2005 10:50 PM








