I'm at a loss... Fan won't turn on.
Thread Starter
Senior Member
Joined: Mar 2005
Posts: 992
Likes: 1
From: Sacramento, California
Car: 92 RS
Engine: a slow one
Transmission: a crunchy one
Axle/Gears: a whiny one
I'm at a loss... Fan won't turn on.
It kicks on when I jumper the ALDL. Relay is good. Motor is good. New CTS and thermostat (t-stat was bad, but I knew that). It just gets up to temp, never kicks on, and just keeps getting hotter.
I have noticed the temp gauge seems a little jumpy too. It jumps back and forth a whole 20 degrees or so every once in awhile.
I have noticed the temp gauge seems a little jumpy too. It jumps back and forth a whole 20 degrees or so every once in awhile.
Joined: Dec 2005
Posts: 4,795
Likes: 15
From: St. Cloud, MN
Car: 1984 Trans Am
Engine: LS1383 in work
Transmission: Magnum F - to be installed
Axle/Gears: Zexel Torsen 3.73, 28-spline mosers
Re: I'm at a loss... Fan won't turn on.
More info on the car would be great if you can provide it. Engine, make/model, options etc. Stuff that might be relevant to this anyway.
Run an IR temp gun on the thermostat housing and compare that reading to the reading on your gauge. Our gauges are notoriously off so it's possible yours isn't as hot as your gauge is reading.
Single or dual fan?
Does your fan(s) turn on with the AC engaged? They're supposed to.
If it's single, 90% sure even a 92 is controlled by a switch in the passenger side head, just forward of the dip stick but someone more familiar with it can chime in and that would be awesome.
If you have dual fans, the primary is run via the ECM and the secondary is run by a fan switch in the head (Same as a single fan set up is run on the older cars).
Run an IR temp gun on the thermostat housing and compare that reading to the reading on your gauge. Our gauges are notoriously off so it's possible yours isn't as hot as your gauge is reading.
Single or dual fan?
Does your fan(s) turn on with the AC engaged? They're supposed to.
If it's single, 90% sure even a 92 is controlled by a switch in the passenger side head, just forward of the dip stick but someone more familiar with it can chime in and that would be awesome.
If you have dual fans, the primary is run via the ECM and the secondary is run by a fan switch in the head (Same as a single fan set up is run on the older cars).
Thread Starter
Senior Member
Joined: Mar 2005
Posts: 992
Likes: 1
From: Sacramento, California
Car: 92 RS
Engine: a slow one
Transmission: a crunchy one
Axle/Gears: a whiny one
Re: I'm at a loss... Fan won't turn on.
Sorry, been so long.
It's a 92 RS with a 3.1 V6. Single fan setup. Doesn't work with AC, but the AC doesn't work either, there is no belt on the pulley. No passenger head temperature switch on it. The CTS talks right to the ECM I believe, which activates the relay. It's ran very well until recently. I parked it because the fan wouldn't come on so it failed smog (overheating on the dyno).
After a year I just dug into it and it needed an ICM and a few hoses, a t-stat, some hood struts, a bunch of other misc. Poked around with my dvom, and did a CTS hoping it would fix it. I had power to it, the relay is good, the fan motor is good, thought it was pegged. But nope, still doesn't come on.
It's a 92 RS with a 3.1 V6. Single fan setup. Doesn't work with AC, but the AC doesn't work either, there is no belt on the pulley. No passenger head temperature switch on it. The CTS talks right to the ECM I believe, which activates the relay. It's ran very well until recently. I parked it because the fan wouldn't come on so it failed smog (overheating on the dyno).
After a year I just dug into it and it needed an ICM and a few hoses, a t-stat, some hood struts, a bunch of other misc. Poked around with my dvom, and did a CTS hoping it would fix it. I had power to it, the relay is good, the fan motor is good, thought it was pegged. But nope, still doesn't come on.
Thread Starter
Senior Member
Joined: Mar 2005
Posts: 992
Likes: 1
From: Sacramento, California
Car: 92 RS
Engine: a slow one
Transmission: a crunchy one
Axle/Gears: a whiny one
Re: I'm at a loss... Fan won't turn on.
I do believe it's getting hot. It starts running pretty gutless and rough, and smells hot as hell.
Joined: Sep 2005
Posts: 27,881
Likes: 2,434
Car: Yes
Engine: Usually
Transmission: Sometimes
Axle/Gears: Behind me somewhere
Re: I'm at a loss... Fan won't turn on.
Does the relay operate? (should be able to hear a click, might need for your assistant to jump the plug while you listen or even feel for it)
Trending Topics
Joined: Dec 2005
Posts: 4,795
Likes: 15
From: St. Cloud, MN
Car: 1984 Trans Am
Engine: LS1383 in work
Transmission: Magnum F - to be installed
Axle/Gears: Zexel Torsen 3.73, 28-spline mosers
Re: I'm at a loss... Fan won't turn on.
I second the bad ECU if all else runs well.
Senior Member

Joined: Sep 2006
Posts: 573
Likes: 9
From: San Antonio, Tx
Car: 1988 Camaro IROC-Z
Engine: LB9 (305 TPI)
Transmission: 700R4
Axle/Gears: 2.73 Positraction
Re: I'm at a loss... Fan won't turn on.
In the meantime I highly suggest wiring a bypass switch for manual control. That will keep the car driveable while you troubleshoot the problem.
Re: I'm at a loss... Fan won't turn on.
-Jim
Thread Starter
Senior Member
Joined: Mar 2005
Posts: 992
Likes: 1
From: Sacramento, California
Car: 92 RS
Engine: a slow one
Transmission: a crunchy one
Axle/Gears: a whiny one
Re: I'm at a loss... Fan won't turn on.
Daaaamnnn... Don't say ECU. Tonight or tomorrow I'm checking the wiring harness in the loom that goes to the CTS. If it checks out... Guess I'm ordering an ECU
Joined: Dec 2005
Posts: 4,795
Likes: 15
From: St. Cloud, MN
Car: 1984 Trans Am
Engine: LS1383 in work
Transmission: Magnum F - to be installed
Axle/Gears: Zexel Torsen 3.73, 28-spline mosers
Re: I'm at a loss... Fan won't turn on.
ECU's are easy to change. Used ones run about $70 on the classifieds here.
Thread Starter
Senior Member
Joined: Mar 2005
Posts: 992
Likes: 1
From: Sacramento, California
Car: 92 RS
Engine: a slow one
Transmission: a crunchy one
Axle/Gears: a whiny one
Re: I'm at a loss... Fan won't turn on.
I see new ones on amazon and ebay for 100, going that route
Member
iTrader: (2)
Joined: Nov 2014
Posts: 224
Likes: 0
From: Tustin, CA
Car: '85 Trans Am
Engine: 305 LG4 4BBL
Transmission: T-5
Axle/Gears: 3.27
Re: I'm at a loss... Fan won't turn on.
So did you get a new ECU and did that solve the problem? I am having the same issue, fan won't come on at all. Runs cool on the freeway, once traffic hits, it goes up to 250+ until I get moving again it goes back to 220 or lower. 5.0 TPI auto 86 iroc single fan
Re: I'm at a loss... Fan won't turn on.
Member

Joined: Jan 2009
Posts: 292
Likes: 0
From: North Carolina
Car: Pontiac 89 GTA
Engine: 350 TPI 5.7L V8
Re: I'm at a loss... Fan won't turn on.
In my setup 5.7L V8 beside the computer wire their is a backup coolant temp sensor on the passenger side that ground the Relay when it get to temp without the computer intervention check that this Sensor is not bad (If you setup Has it)
Re: I'm at a loss... Fan won't turn on.
You have dual fans. On yours the comp controls one fan and the temp sensor controls the other. The 86 was an odd year and only had a single fan like the later RS's got and there is no temp switch. The ECM grounds the relay which turns on the fan.
Member

Joined: Jan 2009
Posts: 292
Likes: 0
From: North Carolina
Car: Pontiac 89 GTA
Engine: 350 TPI 5.7L V8
Re: I'm at a loss... Fan won't turn on.
Yes my 5.7L 89 GTA has dual Fan. but my 5.0L 85 has single fan and do have the fan switch in this case both the computer and or the switch grounds the relay.
Member

Joined: May 2015
Posts: 495
Likes: 3
From: Washington State
Car: 1986 IROC Z
Engine: 305 TPI
Transmission: Auto
Re: I'm at a loss... Fan won't turn on.
Let me make sure I understand you... I have an'86 305 TPI. I can feel down there between 6&8 and feel what I believe is a switch. Feels like it has a strange connection at the tip, feels like the head of a nail. No wires going to it and I can't find any stray wires that might go to it.
You are saying on my '86 the ECM controls the fan which is controlled by the sensor in the intake and that I do not have to hook up that switch?
Thanks!
Re: I'm at a loss... Fan won't turn on.
Let me make sure I understand you... I have an'86 305 TPI. I can feel down there between 6&8 and feel what I believe is a switch. Feels like it has a strange connection at the tip, feels like the head of a nail. No wires going to it and I can't find any stray wires that might go to it.
You are saying on my '86 the ECM controls the fan which is controlled by the sensor in the intake and that I do not have to hook up that switch?
Thanks!
You are saying on my '86 the ECM controls the fan which is controlled by the sensor in the intake and that I do not have to hook up that switch?
Thanks!
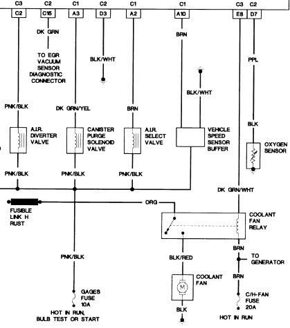
http://austinthirdgen.org/mkportal/m...ine_wiring.gif
What you may be feeling is a sending unit a PO added for a gauge or temp switch or something. I don't really remember what's between cyl 6 & 8 and I don't own the car anymore to go look.
Member
iTrader: (2)
Joined: Nov 2014
Posts: 224
Likes: 0
From: Tustin, CA
Car: '85 Trans Am
Engine: 305 LG4 4BBL
Transmission: T-5
Axle/Gears: 3.27
Re: I'm at a loss... Fan won't turn on.
Well, I replaced the fan relay and that seemed to fix my problem. Fan kicks on at about 230-235. It did get up to 250 at one point and then the fan kicked on, after that it never went higher than 235-240, in the drive thru on the way home it stuck around 220-230 sitting idling waiting int he drive through. I visually checked, and the fan was running. $15 at pepboys.
Pic of the part number on the box and the old relay.

Pic of the part number on the box and the old relay.

Member
iTrader: (2)
Joined: Nov 2014
Posts: 224
Likes: 0
From: Tustin, CA
Car: '85 Trans Am
Engine: 305 LG4 4BBL
Transmission: T-5
Axle/Gears: 3.27
Thread
Thread Starter
Forum
Replies
Last Post
Omega
Engine/Drivetrain/Suspension Parts for Sale
9
Oct 1, 2015 02:20 PM






