Electronics Need help wiring something up? Thinking of adding an electrical component to your car? Need help troubleshooting that wiring glitch?

Temp gauge

Thread Tools
 
Search this Thread
 
Old Apr 7, 2023 | 09:00 AM
  #1  
Jacobmccannell's Avatar
Thread Starter
Junior Member
 
Joined: Sep 2022
Posts: 46
Likes: 2
Temp gauge

Tempe gauge pegs when connected directly to a ground using the green wire I've rung the wires and this black wire in the picture also goes to the back of the gauge so I assume it's a ground not sure if this wire also has to be hooked up the car calls for a one wire sender 1984 Camaro 305
Reply
Old Apr 7, 2023 | 02:28 PM
  #2  
T.L.'s Avatar
Supreme Member
25 Year Member
Liked
Loved
Community Favorite
 
Joined: Sep 1999
Posts: 3,004
Likes: 813
From: Colorado USA
Car: '83 Firebird (T/A Clone)
Engine: 350 with L-69 components
Transmission: 700R-4, 2000 RPM stall converter
Axle/Gears: 10-bolt/3.73 ..
Re: Temp gauge

What is connected to the Temp sending unit right now? The wire for that is supposed to be dark green...
Reply
Old Apr 7, 2023 | 02:31 PM
  #3  
Jacobmccannell's Avatar
Thread Starter
Junior Member
 
Joined: Sep 2022
Posts: 46
Likes: 2
Re: Temp gauge

Nothing I bought the car no engine installed a 95 350 tbi converted to carburetor
Reply
Old Apr 7, 2023 | 02:33 PM
  #4  
Jacobmccannell's Avatar
Thread Starter
Junior Member
 
Joined: Sep 2022
Posts: 46
Likes: 2
Re: Temp gauge

I've tried 2 new senders like I said the only way the gauge will do anything is if you hook it to ground
Reply
Old Apr 17, 2023 | 08:36 PM
  #5  
JeepYJv8's Avatar
Member
 
Joined: Jun 2009
Posts: 129
Likes: 5
From: PA
Car: 1992 Jeep Wrangler + a few more car
Engine: Gm 5.7 T.B.I with 1227747 ECM
Transmission: 700r4 DIY built
Axle/Gears: Ford 8.8/D30- 4:10 and lockers
Re: Temp gauge

Since your saying that sender is a " 1 wire". It would work by a ground connected to engine block. The return wire from the sensor would go to the guage. The resistance would change depending on Temp *F. Thats why the guage pegs out when you put a straight ground to it.
Reply
Old Apr 21, 2023 | 10:41 AM
  #6  
91banditt2's Avatar
Supreme Member
20 Year Member
Liked
Loved
Community Favorite
iTrader: (1)
 
Joined: Dec 2000
Posts: 2,341
Likes: 151
From: Cincinnati,Ohio
Car: 1991 BandittII Firebird
Engine: 5.7 HSR
Transmission: 700R4
Axle/Gears: 3.27 9 bolt
Re: Temp gauge

So is the question about the green wire of the black wire?
Do you have continuity to ground on the black wire? If so it should be landed to a ground, As you may know funny things happen when grounds aren't present.
That green wire would also branch off and go to the ignition switch, could check continuity to the ignition switch to verify this is the correct green wire to the temp sender for the gauge


Reply
Old Apr 21, 2023 | 11:19 AM
  #7  
JeepYJv8's Avatar
Member
 
Joined: Jun 2009
Posts: 129
Likes: 5
From: PA
Car: 1992 Jeep Wrangler + a few more car
Engine: Gm 5.7 T.B.I with 1227747 ECM
Transmission: 700r4 DIY built
Axle/Gears: Ford 8.8/D30- 4:10 and lockers
Re: Temp gauge

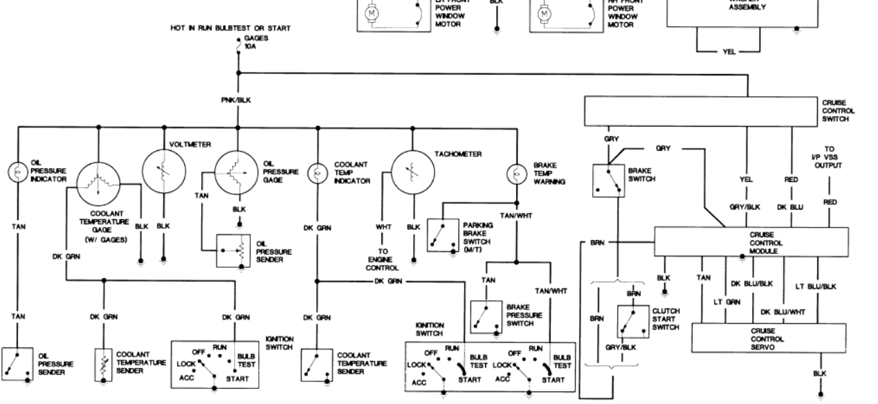
Ahh look at that drawing i bet i know what you got going on there! The right diagram incorrecly labels a switch a sensor or sender. This is really a switch that turns on at lets say 210F or high temp then passes a ground to light up the lamp on dash.
The diagram on the left shows a model that had guages and would use a different sender.

that being said, Your most likely buying a switch and not a sender. The wire to the ignition switch is optional. This would apply a ground to lamp test and sweep the guage.

you can verify this buy the symbols on the diagram for the senders.
Reply
Old May 19, 2023 | 11:39 AM
  #8  
Jacobmccannell's Avatar
Thread Starter
Junior Member
 
Joined: Sep 2022
Posts: 46
Likes: 2
Re: Temp gauge

Haven't had a chance to get back to the Camaro for a few weeks
1. I checked to make sure the engine is properly grounded and I have 12 volts when I go from positive terminal to engine block
2. Verified at start temp gauge pins
3. Verified temp gauge pins when connected straight to ground
4. After verifying let engine run for approximately 30 minutes and gauge does nothing car is up to operating temperature
5. Bought a 3rd sender unit and tried that using Teflon tape on 1/3 Rd of the threads to be sure I'm grounded and still does not work

AT THIS POINT IM GOING TO BUY AN AFTERMARKET GAUGE FOR THE TIME BEING AS I HAVE NO IDEA WHERE TO GO FROM HERE.....
I've checked everything that has been mentioned and I can't figure it out💩💩💩

Reply
Old May 19, 2023 | 12:43 PM
  #9  
T.L.'s Avatar
Supreme Member
25 Year Member
Liked
Loved
Community Favorite
 
Joined: Sep 1999
Posts: 3,004
Likes: 813
From: Colorado USA
Car: '83 Firebird (T/A Clone)
Engine: 350 with L-69 components
Transmission: 700R-4, 2000 RPM stall converter
Axle/Gears: 10-bolt/3.73 ..
Re: Temp gauge

I don't use Teflon tape for that...
Reply
Old May 19, 2023 | 12:57 PM
  #10  
Jacobmccannell's Avatar
Thread Starter
Junior Member
 
Joined: Sep 2022
Posts: 46
Likes: 2
Re: Temp gauge

I can try removing the Teflon tape but there plenty of metal contacting the block so I'm not optimistic that's what it is

Reply
Old May 19, 2023 | 01:43 PM
  #11  
Jacobmccannell's Avatar
Thread Starter
Junior Member
 
Joined: Sep 2022
Posts: 46
Likes: 2
Re: Temp gauge

Removed Teflon tape and applied thread sealant still does not work!
Reply
Related Topics
Thread
Thread Starter
Forum
Replies
Last Post
Jim85IROC
Electronics
42
Jan 24, 2019 12:37 AM
calgutie
Electronics
1
Jun 17, 2012 08:14 PM
justadba
Cooling
3
Jul 18, 2002 01:25 PM
cllimp101
Electronics
9
May 18, 2002 10:49 PM




All times are GMT -5. The time now is 04:41 AM.